Котел АОГВ 11 6 – энергонезависимый газовый агрегат
Котел АОГВ-11 6-3 выпускается Жуковским машиностроительным заводом уже на протяжении нескольких десятилетий. Несмотря на то, что данная модель была разработана инженерами около тридцати лет назад, она продолжает пользоваться огромной популярностью среди российских покупателей. Естественно, немаловажным фактором, подогревающим интерес к этой модели, является ее доступная цена и выносливость. Но обо всем по порядку.
Данный газовый агрегат рассчитан на эксплуатацию в энергонезависимых автономных отопительных системах. Его активно устанавливают как в жилых помещениях, так и в административных зданиях. Единственным препятствием для монтажа котла в больших помещениях является его номинальная мощность. Однако Жуковский машиностроительный завод выпускает более мощные модификации агрегата АОГВ, что существенно расширяет возможности подобных конструкций.

АОГВ-11 6-3 – это идеальное решение для загородного дома, дачи или коттеджа. Его конструкция настолько универсальна, что для выполнения своих основных функций не требует усовершенствования. Агрегат укомплектован турбуляторами, которые существенно повышают эффективность сгорания топлива. Кроме того, АОГВ-11 оснащен современной щелевой горелкой повышенной надежности, которая рассчитана на долгий срок использования.
Производитель также комплектует оборудование современными блоками автоматики. При этом покупатель сам выбирает, какой конкретно блок будет в приобретаемом им котле, будь то отечественная разработка или конструкция известных производителей, таких как SIT и HONEYWELL. К слову, применение двух последних блоков позволило существенно сократить количество вредных выбросов в атмосферу, что заметно улучшило экологические показатели модели АОГВ-11. При этом реальный КПД агрегата вырос до 88%, что достаточно много, учитывая, что конструкция была создана много лет назад и не стоит баснословных сумм.
Котел АОГВ-11 сертифицирован Госстандартом РФ и имеет все необходимые заключения СЭС.
Поставляется на рынок в трех комплектациях. Модификация «Эконом» подразумевает наличие отечественной автоматики, в то время как в комплектации «Универсал» и «Комфорт» используется автоматика иностранного производства.
Газовый котел АОГВ-11 6-3 представляет собой достойный пример универсального технического решения. Это – простая и одновременно очень надежная конструкция традиционной компоновки. Техника рассчитана на отопление и ГВС. При этом она способна функционировать и на природном, и на сжиженном газе. Среди явных плюсов данного агрегата обязательно нужно выделить следующие:
- Универсальный дизайн, позволяющий устанавливать технику в любом месте без ущерба для эстетической составляющей интерьера.
- Очень доступная стоимость. В своей ценовой категории котлу АОГВ-11 6-3 нет равных.
Очень надежная конструкция, рассчитанная на десятилетия эксплуатации.- Небольшие габариты, позволяющие легко устанавливать агрегат где угодно.
- Энергонезависимость техники.
- Наличие цилиндрического теплообменника, выполненного из первоклассной углеродистой стали.
- Современная автоматика, обеспечивающая стабильную работу техники.
Номинальная мощность модели АОГВ-11 6-3 составляет 11.6 кВт. При этом система потребляет 1.18 кубометра газа в час при работе на природном газе или 0.86 кг в час при работе на сжиженном газе. Данный аппарат рассчитан на отопление помещения до 125 квадратных метров. Температура теплоносителя в контуре может достигать 90 градусов.
Габариты котла составляют 865хØ410хØ410 миллиметров, а масса – 43 кг, что облегчает установку агрегата. К слову, инструкция к АОГВ-11 6-3 поможет произвести монтаж в соответствии со всеми техническими требованиями, выставляемыми производителем. Но если вы не уверены в том, что вам удастся корректно подключить и запустить котел, – лучше обратитесь к специалистам, которые занимаются подобными вопросами.
Выводы о котле АОГВ 11
Данный отопительный агрегат – наиболее бюджетное техническое решение, доступное в наши дни российскому потребителю. Разумеется, не стоит ожидать от этого оборудования невероятного. Показатели КПД и расхода топлива не сравнятся с таковыми у европейских аналогов. Более того, конструкцией АОГВ-11 6-3 не предусмотрено наличие современных систем безопасности, которые в большинстве европейских и азиатских моделях идут по умолчанию.

Но при этом техника АОГВ-11 6-3, без сомнений, имеет и свои плюсы, такие как простота эксплуатации, дешевизна ремонта и обслуживания, а также длительный срок службы, благодаря простоте конструкции. Другими словами, в котле Жуковского машиностроительного завода просто нечему ломаться, из-за чего срок его службы измеряется десятилетиями.
Советуем также почитать:
Монтаж и сервис котла АОГВ-11,6-3
___________________________________________________________________________
Монтаж и подсоединение газового котла АОГВ-11,6 к коммуникационным системам
Работы, производимые для монтажа котла АОГВ-11,6:
– Удалите консервационную смазку и протрите аппарат сухим материалом.
– Установите агрегат вертикально, и проверьте вертикаль по уровню. Установите щиток 15 (Рис.1) в нижней части бака.
– Установите на котел тягопрерыватель 1 (Рис.1), обеспечив его 11 строго вертикальное положение. Конец дверцы тягопрерывателя 2 не должен выступать наружу и должен отклоняться от номинального положения внутрь тягопрерывателя не более чем на 1-2 мм.
– Дверца тягопрерывателя должна легко вращаться на оси. Кожух 3 не должен касаться биметаллической пластины датчика тяги 4.
– Присоедините котел АОГВ-11,6 к дымоходу, газопроводу и трубам системы отопления (СО) и горячего водоснабжения (ГВС). На газоподводящей трубе перед агрегатом обязательно должен быть установлен кран газовый, перекрывающий доступ газа к аппарату.
– Соединительные трубы трубопроводов должны быть точно подогнаны к месту расположения входных штуцеров аппарата. Присоединение не должно сопровождаться взаимным натягом труб и узлов аппарата.
– Заполните патрубок для установки термометра 5 машинным или автомобильным маслом (объем заливаемого масла 15 см3).
– Заполните систему отопления водой. Контроль заполнения системы отопления осуществляется по трубе сигнальной 3 (Рис.4).
– После монтажа котла АОГВ-11,6 проверьте газовые и водопроводные коммуникации на герметичность. Герметичность соединений газопроводов проверяйте с помощью мыльной эмульсии. Запрещается применять огонь для обнаружения утечек газа.
– Установите гайку регулировочную 6 (Рис.2) блока автоматики на необходимую температуру воды в котле.
– Осуществите последовательное включение агрегата.
– Проконтролируйте, чтобы пламя запальника интенсивно омывало конец термопары и обеспечивало мгновенное (не более чем за 2 сек.) воспламенение горелки по всей поверхности.
– Проверьте срабатывание автоматики котла АОГВ-11,6 по тяге. Отсечка газа на запальник и основную горелку должна произойти в течение не более 60 сек. и не менее 10 сек. При необходимости проведите регулировку времени срабатывания датчика тяги.
– При работе аппарата на отопление и ГВС, вода на хозяйственные нужды должна подаваться кратковременно (длительность одного цикла забора горячей воды не более 1,5 часа) во избежание нарушения температурного режима системы отопления.
– При длительном отборе горячей воды рекомендуем: для повышения температуры и объема горячей воды предварительно установить гайку регулировочную 6 (Рис.2) на температуру 90 С и закрыть вентиль 10 (Рис.4) на магистрали обратной воды 7 в системе отопления.
– После окончания забора горячей воды открыть вентиль 10 на магистрали обратной воды 7 для восстановления циркуляции воды в системе отопления и установить гайку регулировочную 6 (Рис.2) на требуемую температуру.
– На летний период закрыть вентиль 10 (Рис.4) на магистрали 7 обратной воды и открыть вентиль 10 на магистрали 12. На осенне-зимний период вентиль 10 на магистрали 12 закрыть, а вентиль 10 на магистрали 7 открыть.

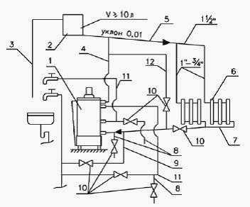
Рис.4. Схема системы отопления и горячего водоснабжения
1-Аппарат отопительный; 2-Бачок расширительный; 3-Трубка сигнальная; 4-Стояк; 5-Магистраль горячей воды; 6-Радиатор; 7-Магистраль обратной воды; 8-Сливная магистраль; 9-Водопровод подпиточный; 10-Вентиль водопроводный; 11-Магистраль горячего водоснабжения; 12-Магистраль малого контура.
Последовательность включения котла АОГВ-11,6:
– Откройте кран газовый на газопроводе перед аппаратом.
– Откройте дверку аппарата 7 (Рис.1). Кран 11 перед горелкой должен быть закрыт.
– Снимите щиток, закрывающий окно топки.
– Нажмите пусковую кнопку 2 (Рис.2) до отказа и, удерживая ее, поднесите зажженную спичку к запальнику. Запальник должен загореться.
– По истечении 60 секунд (считая с момента появления пламени на запальнике) отпустите пусковую кнопку, при этом пламя на запальнике не должно гаснуть. Если пламя погаснет, операцию повторите не ранее, чем через 5 минут.
– Откройте кран газовый 11 (Рис.1) горелки, для чего плавно поверните ручку крана на 90° против часовой стрелки (ручка крана должна располагаться параллельно газовой трубе).
– Основная горелка должна загореться. Если горелка по какой-либо причине не загорелась, а запальник погас, повторите зажигание не ранее, чем через 5 минут.
– Установите щиток на место.
– Проверьте наличие тяги в дымоходе. При нормальной тяге пламя спички, поднесенной к дверце тягопрерывателя, должно втягиваться внутрь тягопрерывателя. В случае отсутствия тяги, а также при выбивании горячих газов из топки, пользоваться котлом АОГВ-11,6 нельзя.
– Поворотом гайки регулировочной 6 (Рис.2) установите требуемую температуру нагрева воды. После нагрева воды до температуры, соответствующей настройке, подача газа к горелке автоматически уменьшается и она переходит на режим “малый огонь”.
– При понижении температуры воды в котельном агрегате (не более 15 С) в результате отбора тепла при отоплении или отбора горячей воды автоматически увеличивается подача газа в горелку.
При переводе гайки регулировочной с имеющейся температуры на более низкую, для исключения возможного повреждения узла “сильфон-термобаллон”, необходимо:
– закрыть кран газовый 11 (Рис.1) перед горелкой;
– после понижения температуры воды в баке до требуемой установить гайку регулировочную на данную температуру;
– открыть кран газовый перед горелкой.
– закрыть дверку.
После запуска котла АОГВ-11,6 в работу до полного прогревания всей системы отопления может наблюдаться временное появление капель воды из-под днища бака, падающих на горелку и поддон.
Это результат образования конденсата (потение) на стенках топки. При нагреве воды до 25 – 30 °С конденсация прекращается.
Рис.5. Схема настройки автоматики регулирования температуры воды
1. Гайка регулировочная, 2. Втулка, 3. Гайка, 4. Винт.
Техническое обслуживание котла АОГВ-11,6
Работы по техобслуживанию газового котла АОГВ-11,6:
– Профилактический осмотр и ремонт котла производят специалисты газового хозяйства, сервисной службы завода – изготовителя, сервисной службы, имеющей лицензию (разрешение) на данный вид работ.
– Наблюдение за работой агрегата возлагается на владельца, который обязан содержать аппарат в чистоте и исправном состоянии.
– По окончании отопительного сезона промойте систему отопления раствором
щелочи (0,3 кг кальцинированной соды на 10 л воды). Для этого заполните
раствором систему отопления и выдержите в течение 2-х суток, затем
слейте раствор и промойте систему водой. Заполните систему отопления
чистой
водой.
– В случае прекращения работы котла АОГВ-11,6 в зимнее время на продолжительный срок (свыше суток) полностью слейте воду из системы отопления и системы горячего водоснабжения через вентили 10 сливных магистралей 8 (Рис.4) во избежание ее замерзания.
– Перед началом отопительного сезона проведите проверку и прочистку дымохода, проверьте отсутствие пыли и мусора под аппаратом.
– Для повышения срока службы агрегата и экономичного расхода газа рекомендуется заполнить систему отопления чистой, химически не агрессивной водой с карбонатной жесткостью не более 2 мг. экв/л.
– В процессе эксплуатации один раз в неделю проверяйте заполнение системы водой по наличию достаточного уровня воды в бачке расширительном. При необходимости долейте воду в бачок.
– Периодически, но не реже одного раза в полугодие (перед началом отопительного сезона), проверьте точность настройки терморегулятора блока автоматики котла АОГВ-11,6. Для чего установите в патрубок для установки термометра 5 (Рис.1) термометр любого типа с пределом измерения 0 ° – 100 °С (0 ° – 160 °С).
– Установите гайку регулировочную 1 (Рис.5) на 60 С.
– Нагрейте воду в баке прибора до 60 °С. Горелка должна перейти в режим “малый огонь”.
– В случае, если показания термометра расходятся с температурой, установленной на шкале настройки более чем на ±5 °С, необходимо произвести подрегулировку.
– Для этого, удерживая ключом от поворота винт 4 (Рис.5), отверните гайку 3 (Рис.5) на 1 – 1,5 оборота. Вращая гайку регулировочную 1 (Рис.5), совместите риску, температура которой соответствует показанию термометра со стрелкой.
– Затем, удерживая ключом от поворота втулку 2 (Рис.5), медленно заворачивайте винт 4 (Рис.5) до момента закрытия клапана в блоке. (Горелка перешла в режим “малый огонь”). Законтрите винт настроечный 4 гайкой 3 (Рис.5).
– Установите гайку регулировочную на более высокую температуру (горелка должна перейти на “полный огонь”). Выньте термометр из патрубка аппарата.
– Не реже одного раза в год проводите осмотр состояния внутренней поверхности штуцера змеевика в месте выхода горячей воды на наличие накипи.
Для удаления накипи залейте в змеевик средство для химического удаления
минеральных отложений «РЕБАУНД», изготовитель – фирма «КЕМИЛАЙН»;
слабый раствор соляной кислоты (3 части воды на 1 часть раствора) или
другие аналогичные средства. Незначительную накипь удалите механическим
способом.
После того, как накипь будет удалена, промойте змеевик слабым
раствором щелочи, затем водой.
___________________________________________________________________________
___________________________________________________________________________
___________________________________________________________________________
___________________________________________________________________________
___________________________________________________________________________
___________________________________________________________________________
wssm.ru
Газовый котел АОГВ-11,6-3 Эконом
___________________________________________________________________________
Котел отопительный газовый бытовой с водяным контуром АОГВ-11,6-3 Эконом предназначен для водяного отопления жилых и служебных помещений, оборудованных системами водяного отопления (СО).
На стояке (выходной трубе) должен быть установлен предохранительный клапан, отрегулированный на срабатывание при давлении в системе отопления 1,8 ± 0,1 кгс/см2. Для контроля давления в системе отопления должен быть установлен манометр с пределом измерения 0, 4 кг/см2.

Рис. 1. Котел отопительный газовый АОГВ-11,6 бытовой Эконом
1. Тягопрерыватель; 2. Дверца тягопрерывателя; 3. Кожух; 4. Датчик тяги;
5. Патрубок для установки термометра; 6. Термобаллон блока автоматики;
7.
Дверка; 8. Кабель датчика тяги; 9. Змеевик; 10. Блок автоматики; 11.
Кран газовый; 12. Газовод; 13. Запальник; 14. Термопара; 15. Щиток; 16.
Горелка; 17.
Труба подвода воды из СО; 18. Бак-теплообменник; 19. Турбулятор; 20.
Труба отвода воды в СО.
Аппарат выполнен в виде напольного шкафа цилиндрической формы, лицевая сторона которого закрыта дверкой, обеспечивающей доступ для запуска аппарата в работу и регулирования режимов отопления.
Рис. 2. Блок автоматики котла АОГВ-11,6
1. Гайка накидная термопары; 2. Кнопка пусковая; 3. Гайка накидная датчика тяги; 4. Шайба уплотнительная; 5. Шток; 6. Гайка регулировочная; 7. Втулка; 8. Гайка; 9. Винт.
Автоматика газового котла АОГВ-11
Блок автоматики представляет собой электромеханическое устройство и состоит из корпуса блока, внутри которого находятся клапаны и система рычагов, электромагнита, и служит для подачи газа к запальнику и горелке.
Автоматика регулирует температуру воды и автоматическое отключение подачи газа при:
– угасании запальника.
– падении давления газа в сети ниже допустимого или прекращении подачи газа;
– отсутствии тяги в дымоходе.
Тягопрерыватель 1 (Рис.1) предназначен для автоматической стабилизации величины разрежения в топке аппарата, т.е. уменьшения влияния колебания величины разрежения в дымоходе на тягу в топке аппарата.
Для успешной работы дверца тягопрерывателя 2 должна легко вращаться на оси.
Автоматика газового котла АОГВ-11,6 регулирования температуры воды состоит из узла сильфон-термобаллон 6, установленного внутри бака аппарата и системы рычагов с клапаном, расположенных в блоке автоматики.
На корпусе блока закреплена гайка регулировочная 6 (Рис.2), вращая которую можно настраивать автоматику на температуру от 50 °С до 90 °С.
Эта перемена температуры вызывается перемещением сильфона вместе со штоком 5 вверх (вниз) при вращении гайки регулировочной.
После нагрева воды до температуры, соответствующей настройке, подача газа к горелке автоматически уменьшается, и она переходит на режим “малый огонь”.
При понижении температуры воды в аппарате (не более 15 °С) в результате отбора тепла при отоплении или отбора горячей воды, автоматически увеличивается подача газа в горелку.
Температура горячей воды в системе горячего водоснабжения при ее заборе не должна превышать 60 °С.
Автоматика по тяге состоит из датчика тяги 4 (Рис.1), укрепленного на крышке бака и кабеля 8, соединяющего датчик тяги с коробкой магнитной.
Рис.3. Запальное устройство котла АОГВ-11,6
1. Термопара; 2. Запальник
Устройство запальное (Рис.3) предназначено для крепления запальника, термопары и розжига основной горелки. Пламя запальника должно омывать конец термопары.
Безопасность работы газового котла АОГВ-11,6 обеспечивается автоматикой, срабатывание которой происходит при:
– угасании пламени на запальнике;
– отсутствии тяги в дымоходе;
– прекращении подачи газа или падении давления газа ниже нижнего значения.
В этом случае автоматически прекращается подача газа к запальнику и
основной горелке.
___________________________________________________________________________
___________________________________________________________________________
___________________________________________________________________________
___________________________________________________________________________
___________________________________________________________________________
___________________________________________________________________________
wssm.ru
Эксплуатация котла АОГВ-11,6-3 Эконом
___________________________________________________________________________
Котел АОГВ-11,3 работает на природном и сжиженном газах. Завод – изготовитель поставляет аппараты с форсунками под природный газ.
Для работы на сжиженном газе необходимо произвести замену форсунок для природного газа на форсунки для сжиженного.

Рис.5. Внешний вид
Данные агрегаты могут устанавливаться в закрытой отопительной системе с бачком расширительным мембранного типа.
Давление в системе отопления в рабочем состоянии (при температуре воды в системе отопления 60 – 80 °С) должно быть не более 1,5 кгс/см2.
Подготовка котла АОГВ-11,6 к работе
Помещение, где устанавливается котел АОГВ-11,6, обязательно должно иметь
свободный доступ воздуха извне и вентиляционную вытяжку у потолка и
соответствовать требованиям по размещению тепловых агрегатов,
предназначенных для отопления и горячего водоснабжения одноквартирных
или
блокированных жилых домов.
Установка котельного агрегата в жилом здании допускается только при наличии дымохода с отводом в него продуктов сгорания от аппарата. Дымоход должен соответствовать всем требованиям.
Канал дымохода должен иметь “живое” сечение не менее диаметра присоединительного газоотводящего устройства аппарата, быть строго вертикальным, гладким, ровным, без поворотов и сужений.
Наружная поверхность дымохода, расположенная выше кровли, должна быть оштукатурена цементным раствором. Часть дымохода, расположенная на чердаке, должна быть оштукатурена и теплоизолирована.
Ниже места присоединения к дымоходу соединительной трубы от аппарата в дымоходе должен оставаться “карман”, глубиной не менее 25 см с люком для чистки.
Для обеспечения оптимального рабочего разряжения в дымоходе рекомендуем выполнять высоту дымохода не менее 5 метров.
Присоединение котла АОГВ-11,6 к дымоходу должно выполняться трубами из кровельной стали. Диаметр труб должен быть не менее диаметра тягопрерывателя аппарата.
Трубы должны плотно без зазоров вдвигаться одна в другую по ходу продуктов сгорания не менее чем на 0,5 диаметра трубы.
Вертикальный участок дымоотводящей трубы, расположенный непосредственно над тягопрерывателем, должен иметь возможно большую длину, но не менее 0,5 м.
Прокладка соединительных труб через жилые комнаты запрещается. Необходимо, по возможности, избегать большой длины горизонтальных участков дымоотводящей трубы.
Суммарная длина горизонтальных участков соединительных труб должна быть не более 3-х м. (В существующих домах допускается длина не более 6-ти м).
Уклон трубы в сторону газового прибора должен быть не менее 0,01. Не следует делать радиусы закругления менее диаметра трубы.
Газовый котел АОГВ-11,6 устанавливается у несгораемых стен на расстоянии не менее 15 см от стены.
Если аппарат устанавливают у трудносгораемой стены, ее поверхность должна быть изолирована стальным листом по листу асбеста толщиной 5 мм, выступающим на 10 см за габариты корпуса.
Перед агрегатом должен быть проход шириной 1 м. При установке аппарата на деревянном полу, пол должен быть изолирован стальным листом по листу асбеста толщиной 5 мм.
Изоляция должна выступать за габариты корпуса на 10 см.
Для улучшения условий циркуляции воды в отопительной системе предпочтительна установка котла как можно ниже уровня нагревательных приборов (радиаторов).
Бачок расширительный располагается в самой высокой точке системы. Система отопления должна быть с верхней разводкой.
Поверхность нагревательных приборов определяется расчетом.
Во избежание
получения большого гидравлического сопротивления системы занижать
диаметры трубопроводов не рекомендуется.
___________________________________________________________________________
___________________________________________________________________________
___________________________________________________________________________
___________________________________________________________________________
___________________________________________________________________________
___________________________________________________________________________
wssm.ru