Бойлер косвенного нагрева Aquastic AQ 100 SC
| Объём [литр] | 100 | 150 | 200 |
| Высота [мм] | 890 | 1215 | 1490 |
| Диаметр [мм] | 515 | 515 | 515 |
| Подключение воды: | G3/4 | G3/4 | G3/4 |
| Максимальное рабочее давление: | 7 bar | 7 bar | 7 bar |
| Потребляемая эл. мощность тэна (кВт) | 2,4 | 2,4 | 2,4 |
| Поверхность змеевика [кв. м] | 0,81 | 0,81 | 0,81 |
| Подключение змеевика: | G1 | G1 | G1 |
| Сопротивление потока в змеевике [мбар] | 82 mbar | 82 mbar | 82 mbar |
| Стабильная мощность [л/час.] | 590 | 590 | 590 |
| Стабильная мощность [кВт] | 24 | 24 | 24 |
| Температура горячей воды | макс. 65°C | макс. 65°C | макс. 65°C |
| Потребляемая энергия на готовность [кВтчас/24часа] |
1,4 | 1,8 | 2,2 |
| Вес [кг] | 53 | 66 | 78 |
Напольные накопительные нагреватели закрытого типа могут нагреваться при помощи любого котла или солнечного коллектора (последний тип нагрева рекомендуется для моделей на 150 и 200 литров). Для управления котлом (солнечным коллектором), а также для регулирования температуры воды служит контактный регулятор, который установлен по умолчанию на температуру 65 °С, но, если снять крышку арматурного отделения, можно установить и меньшую температуру.
Нагреватели могут обслуживать одновременно несколько водоразборных точек, а также водоразборы с душем. Горячая вода из нагревателя пригодна как для бытовых нужд, так и для приготовления пищи.
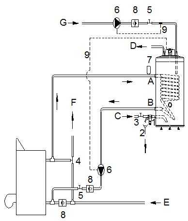
Схема подключения косвенного бойлера Aquastic AQ 100 SC
1 Комбинированный предохранительный клапан
2 Вытекание
3 Закрывающий клапан
4 Перекидной клапан
5 Задвижка прямого хода
6 Циркуляционный насос
7 Автоматический выдувной клапан
8 Вентиль возвратного действия обратного трубопровода
9 Место термостата
Бойлеры серии AQ SC имеют патрубок рециркуляции ГВС и возможность установки электрического ТЭНа (2 либо 3 кВт, поставляются отдельно).
Вход воды в водонагреватель расположен снизу, для удобства слива. Внутренний бак водонагревателя обработан высокопрочным покрытием из стеклоэмали, поверх которого находятся пенополиуретановая изоляция и кожух из стали с порошковой покраской. В комплект поставки входят термостат и индикатор работы бойлера.
Нагрев воды в бойлере может происходить при помощи любого котла или солнечного коллектора (последний тип нагрева рекомендуется для моделей на 150 и 200 литров). Для управления котлом (солнечным коллектором), а также для регулирования температуры воды, служит контактный регулятор, при помощи которого можно установить нужную температуру до 65 °С. Если снять крышку арматурного отделения у моделей напольного исполнения, можно установить и меньшую температуру. Рабочее давление 7 бар, испытательное 12 бар.
В офисе нашей компании вы можете узнать цену, сравнить цены, купить водонагреватель навесной косвенный Aquastic AQ 100 SC ( Аквастик 100 ) для газового или твердотопливного котла, а так же получить полную консультацию по польскому комбинированному бойлеру косвенного нагрева Aquastic AQ 100 SC объемом на 100 литров абсолютно бесплатно.
Наши специалисты помогут подобрать вам именно то отопительное оборудование, которое будет экономично в работе и комфортно в использовании.
Самовывоз настенного косвенного бойлера Aquastic AQ 100 SC по адресу г. Минск, ул.Монтажников 9, также вы можете воспользоваться услугой доставка косвенного бойлера с электро тэном (опция) в города Минск, Березино, Городея, Ивенец, Крупки, Молодечно, Радошковичи, Смиловичи, Столбцы, Бобруйск, Дзержинск, Клецк, Логойск, Негорелое, Руденск, Смолевичи, Узда, Борисов, Жодино, Копыль, Любань, Несвиж, Свирь, Солигорск, Уречье, Вилейка, Заславль, К.Слобода, М.Горка, Плещеницы, Свислочь, Старобин, Фаниполь, Воложин, Зел. Бор, Кривичи, Мачулищи, Правдинский, Слуцк, Старые , Дороги, Червень, Гродно, Березовка, Желудок, Красносельский, Новогрудок, Россь, Щучин, Б. Берестовица, Зельва, Лида, Новоельня, Сморгонь, Юратишки, Волковыск, Ивье, ЛюбОстрино, Свислочь, Вороново, Козловщина, Мир, Ошмяны, Скидель, Дятлово, Кореличи, Мосты, Порозово, Слоним, Гомель, Белицк, Ельск, Копаткевичи, Октябрьский, Светлогорск, Буда-Кошелев, Житковичи, Корма, Паричи, Стрешин, Василевичи, Жлобин, Мозырь, Петриков, Уваровичи, Ветка, Заречье, Наровля, Речица, Хойники, Добруш, Калинковичи, Озаричи, Рогачев, Чечерск, Могилев, Белыничи, Горки, Осиповичи, Бобруйск, Дрибин, Славгорад, Быхов, Кировск, Чаусы, Глуск, Кличев, Чериков, Глуша, Круглое, Шклов, Брест, Антополь, Ганцевичи, Ивацевичи, Лунинец, Ружаны, Барановичи, Городище, Каменец, Ляховичи, Телеханы, Белоозёрск, Дрогичин, Кобрин, Микашевичи, Шерешево, Берёза, Жабинка, Коссово, Пинск, Высокое, Иваново, Логишин, Пружаны, Витебск, Барань, Боровуха, Докшицы, Новолукомль, Подсвилье, Бегомль, Ветрино, Дубровно, Новополоцк, Полоцк, Бешенковичи, Воропаево, Коханово, Оболь, Поставы, Богушевск, Глубокое, Лепель, Ореховск, Болбасово, Городок, Лиозно, Орша и д.р.
100kotlov.by
Бойлер косвенного нагрева AQUASTIC AQ 100 SC
Описание
Бойлер для нагрева воды.
Торговая марка бойлеров AQUASTIC производится на заводе HAJDU, в Венгрии. Бойлера соответствуют современным европейским требованиям в области теплоизоляции и обладают низкими теплопотерями, что позволяет экономить на нагреве воды. Бойлер AQUASTIC AQ 100 SC это компактная напольная модель бойлера для организации горячего водоснабжения. Не смотря на наличие дополнительного патрубка и возможности простой организации рециркуляции ГВС мы не рекомендуем создавать нагрев полотенцесушителей при установке бойлеров менее 200 литров.
Скачать каталог бойлеров AQUASTIC 2018.
Характеристики бойлера AQUASTIC AQ 100 SC.
Обьём 100 литров
Высота 890 мм
Диаметр 515 мм
Толщина теплоизоляции — 45 мм ( вспенивание на пентане)
Подключение воды G3/4″ НР
Рециркуляция G3/4″ НР
Максимальное рабочее давление 7 bar
Мощность дополнительного ТЭНа 2 кВт
Поверхность теплообменника 0,81 м
Соединение теплообменника G1″ НР
Сопротивление потока в теплообменнике 82 mbar
Теплообменник 24 kW
Постоянная производительность 590 литр/час, 24 kW
Внутренний бак Стальной лист с эмалированным покрытием
Защита от коррозии Эмаль + магниевый анод
Температура горячей воды при электрическом подогреве max. 65°C
Вес 50 кг
Гарантия 5 лет (2 года на весь комплект + 3 года на бак).
Описание.
AQUASTIC AQ 100 SC – напольная версия бойлера косвенного нагрева, качественного, экологичного и обладающего высоким КПД нагрева и энергосбережения.
Рабочий термостат позволяет регулировать температуру воды в баке при нагревании.
Возможности:
Нагрев воды от внешнего отопительного котла
Есть возможность подключения электрического ТЭНа
Возможность обслуживания нескольких водорасходных точек ГВС одновременно
Возможность создания системы рециркуляции ГВС
Внутренняя часть рабочего бака покрыта специальной стеклокерамической эмалью
Экологически чистый теплоизоляционный материал
Вода пригодна для бытовых и пищевых нужд
Антикоррозийная защита (магниевый анод)
Регулировка температуры
Терморегулятор со сменными контактами
Световой индикатор состояния нагрева воды
Напольная вертикальная установка
Гидравлическое подключение бойлера косвенного нагрева Aquastic AQ IND 100 SC
![]() | 1. Комбинированный предохранительный клапан 2. Слив 3. Запорный клапан 4. Трехходовой клапан 5. Вентиль прямого действия 6. Циркуляционный насос 7. Автоматический клапан удаления воздуха 8. Клапан обратный трубопровода возврата отопления 9. Место термостата насоса |
Принцип действия водонагревателей косвенного нагрева прост и заключается в следующем: нагревательный элемент (ТЭН) такого прибора не сам вырабатывает тепло, а подключается к газовому или твердотопливному котлу, или солнечному коллектору. Вода или другой теплоноситель, который циркулирует по отопительной системе, циркулируя по ТЭНу водонагревателя, отдает тепло воде, находящейся в баке. Нагрев воды таким способом намного экономичнее и быстрее в сравнении с обычным электрическим водонагревателем, а в тех случаях, когда нагрузка на электрическую сеть велика, косвенный нагрев может оказаться единственным способом горячего водоснабжения. Кроме того, большинство водонагревателей косвенного типа имеют повышенный коэффициент производительности, и если Вам нужно обеспечить горячей водой значительное количество потребителей, то бойлер косвенного нагрева – это одно из наиболее рациональных и экономически эффективных решений.
Независимость от характера источника тепла позволяет подключать водонагреватель к системе, работающей на любом виде топлива – на газу, на твердом или жидком топливе. Исключение, пожалуй, может составить только электрический котел, поскольку транспортировка теплоносителя неизбежно влечет за собой определенные тепловые потери.
Наличие возможности подключения ТЭНа значительно увеличивает потенциал прибора: Вы можете использовать прибор круглый год, независимо от работы отопительного котла, а также можете повышать тепловую производительность бойлера, включая котел и ТЭН одновременно.
Мощность прибора и большие диаметры подключения труб позволяют обслуживать несколько расходных точек одновременно, даже при одном только работающем теплообменнике.
Внутренняя часть рабочего бака покрыта стеклокерамической эмалью, что существенно повышает как износоустойчивость самого водонагревателя, так и санитарные качества нагреваемой в нем воды – Вы можете использовать ее не только для бытовых нужд, но и для приготовления пищи.
Рабочий термостат со сменными контактами обеспечивает управление температурой нагрева воды с возможностью организации работы насосов системы отопления по принципу приоритета ГВС.
Световой индикатор состояния нагрева воды дает возможность контролировать работу водонагревателя.
Магниевый анод надежно защищает от коррозии те части прибора, которые контактируют с водой, и в значительной степени подвержены износу.
Необходимо дополнительно устанавливать предохранительный клапан для защиты бака от разрушений при избыточном давлении. При нагревании вода расширяется, и давление в баке повышается. Это негативно влияет на работоспособность устройства, а в отдельных случаях вызывает и разрушение бака. Во избежание таких неприятностей, клапаном сбрасывает давление в баке во время работы прибора, защищая само оборудование и Ваше жилье.
Теплоизоляционный материал выполнен с учетом требований по экологической безопасности и абсолютно безвреден даже при нагревании устройства. Поэтому Вы можете устанавливать его даже в жилых помещениях, не беспокоясь о загрязнении воздуха.
Напольный монтаж и компактные размеры (по диаметру) обеспечивает возможность расположить прибор таким образом, что он займет минимум свободного пространства в помещении, и особенно полезен тогда, когда настенный монтаж невозможен из-за слабых стен или по другим техническим причинам.
azbukatepla.by
Бойлер косвенного нагрева Aquastic AQ 100 FC
| Объём [литр] | 75 | 100 | 150 | 200 |
| Высота [мм] | 710 | 906 | 1245 | 1506 |
| Диаметр [мм] | 496 | 515 | 515 | 515 |
| Подключение воды: | G3/4 | G3/4 | G3/4 | G3/4 |
| Максимальное рабочее давление: | 7 bar | 7 bar | 7 bar | 7 bar |
| Потребляемая эл. мощность тэна (кВт) | 2 | 2,4 | 2,4 | 2,4 |
| Поверхность змеевика [кв. м] | 0,615 | 0,81 | 0,81 | 0,81 |
| Подключение змеевика: | G1 | G1 | G1 | G1 |
| Сопротивление потока в змеевике [мбар] | 82 mbar | 82 mbar | 82 mbar | 82 mbar |
| Стабильная мощность [л/час.] | 450 | 590 | 590 | 590 |
| Стабильная мощность [кВт] | 18,5 | 24 | 24 | 24 |
| Температура горячей воды | макс. 65°C | макс. 65°C | макс. 65°C | макс. 65°C |
| Потребляемая энергия на готовность [кВтчас/24часа] |
1,8 | 1,4 | 1,8 | 2,2 |
| Вес [кг] | 40 | 50 | 63 | 77 |
Нагрев от любого типа котла или ТЭНа
Возможность управления насосом обогрева бойлера или трёхходовым клапаном
Теплоизоляция без использования фреона
Линия рециркуляции
Прекрасные показатели сохранения температуры
Противокоррозийная защита: высокотемпературная стеклоэмаль + активный анод
В комплект входит комбинированный
сбросной клапан (6 бар) и термометр
Энергосберегающий
В комплект входит комбинированный сбросной клапан ( 6 бар ) и термометер
Настенные накопительные нагреватели закрытого типа могут нагреваться при помощи любого котла или солнечного коллектора (последний тип нагрева рекомендуется для моделей на 150 и 200 литров). Для управления котлом (солнечным коллектором), а также для регулирования температуры воды, служит контактный регулятор, при помощи которого можно установить нужную температуру до 65 °С.
Нагреватели могут обслуживать одну водоразборную точку или одновременно несколько водоразборных точек, а также водоразборы с душем. Горячая вода из нагревателя пригодна, как для бытовых нужд, так и для приготовления пищи.
Накопительные водонагреватели косвенного нагрева закрытого типа (напорные) Aquastic AQ серии FC предназначены для настенного монтажа. Выпускаются объёмом 75, 100, 150 и 200 литров и встроенными теплообменниками (змеевиками) на 18,5 кВт, 24 кВт и 32 кВт, высокая мощность которых обеспечивает быстрый нагрев воды. Могут обслуживать одну или несколько водоразборных точек.
Бойлеры серии AQ FC имеют патрубок рециркуляции ГВС и возможность установки электрического ТЭНа (2-2,4 кВт, поставляется отдельно).
Вход воды в водонагреватель расположен снизу, для удобства слива. Внутренний бак водонагревателя обработан высокопрочным покрытием из стеклоэмали, поверх которого находятся пенополиуретановая изоляция и кожух из стали с порошковой покраской.
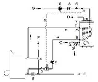
Схема подключения косвенного бойлера Aquastic AQ 100 FC
A Вход первичной системы
B Выход первичной системы
C Вход холодной воды
D Выход бытовой горячей воды
E Возвратный трубопровод отопления
F Проходящий трубопровод отопления
G Вход циркуляции
В офисе нашей компании вы можете узнать цену, сравнить цены, купить водонагреватель навесной косвенный Aquastic AQ 100 FC ( Аквастик 100 ) для газового или твердотопливного котла, а так же получить полную консультацию по польскому комбинированному бойлеру косвенного нагрева Aquastic AQ 100 FC объемом на 100 литров абсолютно бесплатно.
Наши специалисты помогут подобрать вам именно то отопительное оборудование, которое будет экономично в работе и комфортно в использовании.
Самовывоз настенного косвенного бойлера Aquastic AQ 100 FC по адресу г. Минск, ул.Монтажников 9, также вы можете воспользоваться услугой доставка косвенного бойлера с электро тэном (опция) в города Минск, Березино, Городея, Ивенец, Крупки, Молодечно, Радошковичи, Смиловичи, Столбцы, Бобруйск, Дзержинск, Клецк, Логойск, Негорелое, Руденск, Смолевичи, Узда, Борисов, Жодино, Копыль, Любань, Несвиж, Свирь, Солигорск, Уречье, Вилейка, Заславль, К.Слобода, М.Горка, Плещеницы, Свислочь, Старобин, Фаниполь, Воложин, Зел. Бор, Кривичи, Мачулищи, Правдинский, Слуцк, Старые , Дороги, Червень, Гродно, Березовка, Желудок, Красносельский, Новогрудок, Россь, Щучин, Б. Берестовица, Зельва, Лида, Новоельня, Сморгонь, Юратишки, Волковыск, Ивье, ЛюбОстрино, Свислочь, Вороново, Козловщина, Мир, Ошмяны, Скидель, Дятлово, Кореличи, Мосты, Порозово, Слоним, Гомель, Белицк, Ельск, Копаткевичи, Октябрьский, Светлогорск, Буда-Кошелев, Житковичи, Корма, Паричи, Стрешин, Василевичи, Жлобин, Мозырь, Петриков, Уваровичи, Ветка, Заречье, Наровля, Речица, Хойники, Добруш, Калинковичи, Озаричи, Рогачев, Чечерск, Могилев, Белыничи, Горки, Осиповичи, Бобруйск, Дрибин, Славгорад, Быхов, Кировск, Чаусы, Глуск, Кличев, Чериков, Глуша, Круглое, Шклов, Брест, Антополь, Ганцевичи, Ивацевичи, Лунинец, Ружаны, Барановичи, Городище, Каменец, Ляховичи, Телеханы, Белоозёрск, Дрогичин, Кобрин, Микашевичи, Шерешево, Берёза, Жабинка, Коссово, Пинск, Высокое, Иваново, Логишин, Пружаны, Витебск, Барань, Боровуха, Докшицы, Новолукомль, Подсвилье, Бегомль, Ветрино, Дубровно, Новополоцк, Полоцк, Бешенковичи, Воропаево, Коханово, Оболь, Поставы, Богушевск, Глубокое, Лепель, Ореховск, Болбасово, Городок, Лиозно, Орша и д.р.
100kotlov.by
Схемы и методы подключения бойлера косвенного нагрева
Многие люди, имея проблемы с центральным горячим водоснабжением в квартире или доме, решают установить бойлер косвенного нагрева. Он считается экономным и удобным в использовании. Но как происходит подключение бойлера косвенного нагрева? Существует несколько основных методов, которые подойдут как для квартиры, так и загородного дома.
Что это?
Бойлер косвенного нагрева – емкость кубической или цилиндрической формы, внутри которой установлен теплообменник, в большинстве случае выполненный в виде спиралевидного змеевика. По нему проходит теплоноситель из системы отопления, с помощью которого и нагревается вода в баке. Такие системы хорошо подходят для небольших домов.
Водонагреватель в большинстве случаев не имеет собственного теплоисточника. Он пользуется энергией внешнего отопления. Это может быть центральная система или отдельный котел. Поэтому для каждого случая используется собственная схема подключения бойлера косвенного нагрева.
Подсоединение к отоплению
Подобные водонагреватели монтируются к системе отопления и водоснабжения. Чтобы все работало хорошо, нужно:
- холодную воду подводить к нижней части агрегата;
- обеспечить выход горячей сверху.

При этом обогрев подводится таким образом, чтобы теплоноситель двигался вниз. Получается, что горячий поток заходит по верхнему патрубку, а уже холодный выходит по нижнему. Именно за счет такого подключения удастся достичь высокого КПД.
Подсоединение через трехходовый клапан
В основе этого вида подключения используется два контура:
- отопительный;
- нагревательный.
За счет использования трехходового клапана обеспечивается равномерное распределение между двумя линиями. Основной приоритет находится у системы водоснабжения, а только потом у отопления.

При этом управлять клапаном нет необходимости – все работает в автоматическом режиме. Для этого предусмотрен термостат, который при остывании переключает клапан, и вода из системы отопления подается в нагреватель. Когда в обогревателе температура поднимается до нужного уровня, опять происходит изменение направления движения жидкости, и она подается в радиаторы.
В большинстве случаев установка бойлера косвенного нагрева осуществляется именно таким способом. Дело в том, что система просто незаменима в случае использования большого количества воды в доме.
Важно! Устанавливая пределы срабатывания термостата, нужно учитывать до какой отметки будет нагреваться жидкость в котле. Поэтому на аппарате рекомендуется ставить температуру немного ниже, чем на отопительном агрегате. В противном случае последнему придется практически постоянно работать на водонагреватель.
Использование двух насосов
Еще одним неплохим вариантом является установка обратного клапана и двух насосов. В этом случае управление каждым узлом осуществляется собственной установкой создания давления. Подключение бойлера косвенного нагрева к котлу осуществляется параллельно другим узлам, но при этом имеет приоритет.

Циркуляционные насосы устанавливаются перед водонагревателем и системой отопления. Для управления используется термодатчик, который отправляет на устройства соответствующие сигналы.
Подобная системы считается весьма подходящей для отопления, основанного на двух котлах. При этом один из них полностью передает энергию в радиаторы, а второй имеет выход и к водонагревателю.
В случае остывания жидкости в водонагревателе теплоноситель отправляется для нагрева, а когда температура поднимается до нужной отметки – переключается на отопление. Обратный клапан используется, чтобы потоки теплоносителя не перемешивались между собой.
И нет необходимости волноваться, что это повлияет на обогрев помещения. Вода в таких бойлерах нагревается быстро – менее часа. А потому комната просто не успевает остыть.
Подключение с гидравлической стрелкой
Подключение бойлера к двухконтурному котлу с использованием насосов нередко осуществляется при помощи гидрострелки. Обычно такие схемы встраивают в многоконтурные системы.
В основном подобный вариант используется если есть несколько сегментов отопления. Это может быть бойлер ГВС, радиаторы, теплый пол и прочее.

Здесь настраивается гидравлический модуль и коллектор. Это позволит убрать возможные перепады давления в разных частях сети.
Конечно можно установить балансирующие вентили. Но это требует особых навыков и опыта. Кроме того, в будущем могут возникнуть трудности в использовании.
Возвратная циркуляция
Эта схема реализовывается если в баке будет размещен третий вход. Именно к нему осуществляется подсоединение рециркуляции теплоносителя. Основная цель этой системы – увеличение скорости подачи нагретой воды. По задумке, она должна подаваться моментально – при открытии крана. Таким образом не будет перерасхода жидкости в момент, когда происходит слив.
Получается, что создается закольцованная магистраль, по которой постоянно двигается поток. Управление происходит циркуляционным насосом.

Для правильной работы осуществляется монтаж бойлера косвенного нагрева, и некоторых дополнительных компонентов, среди которых:
- Обратный клапан. Он устанавливается на входе в водонагреватель. Это позволяет предотвратить попадание теплоносителя в холодный трубопровод при повышении давления в результате перегрева воды.
- Автоматический воздухоотводчик. Он располагается перед обратным клапаном. Это элемент необходим для предотвращения попадания чрезмерного количества воздуха в насос перед его стартом.
- Предохранительный клапан. Защитит нагреватель от скачков давления.
- Расширительный бачок. Этот компонент будет поддерживать постоянное давление, даже когда краны перекрыты.
Важно! В расширительном бачке давление не должно превышать показатели, которые установлены для предохранительного клапана.
Бойлер косвенного нагрева считается самым экономным агрегатом из всего семейства обогревателей. При этом существует несколько вариантов его подключения к разным сетям. Нужно только сравнить с уже установленным отоплением и выбрать подходящий.
znatoktepla.ru
Как подключить бойлер косвенного нагрева к неавтоматизированном котлу
Бойлер косвенного нагрева разогревается теплоносителем от котла. Такой бойлер не может самостоятельно вырабатывать тепло из энергоносителя, — например, газа или электричества. Он представляет из себя большую емкость со змеевиком внутри, по которому протекает теплоноситель нагреваемый котлом, чем и обеспечивается нагрев воды и работа ГВС.
Ниже рассмотрим случай, когда нужно подключить бойлер косвенного нагрева к котлу не снабженному автоматикой, который сам не может управлять этим прибором. Такие котлы могут быть и вовсе энергонезависимыми – работают без малейшего участия электричества.
Нюанс в том, что для бойлера нам нужно минимум 70 градусов на выходе из котла, или лучше 80 градусов, чтобы вода подогревалась как можно быстрее.
Но возможно, что в радиаторную систему отопления нам нужно меньше, — 40, 50 или скажем 60 градусов, или же ее вовсе не нужно разогревать.
Котел придется разогревать значительно, а также применить трехходовой клапан с термоголовкой, который будет регулировать температуру в системе отопления, путем закрытия выхода на нее со стороны котла и перенаправления ее из обратки.
Схема
Подача и обратка раздваиваются, одна ветвь замыкается на радиаторы, вторая проходит через бойлер косвенного нагрева. В каждой ветви установлен циркуляционный насос.
Ветви работают поочередно, а всем управляет трехконтактный термостат, установленный в бойлере (на бойлере). Пока температура воды в бойлере приемлемая термостат замыкает контакт №1 – питание насоса системы отопления. Как только температура упала ниже заданного на термостате значения (45 градусов), он переключается, отключает цепь питания насоса системы отопления и включает в работу насос бойлера.

На подаче отопления стоит смесительный клапан с термоголовкой, через который часть потока с обратки подмешивается в подачу отопления, чтобы сделать жидкость на входе в насос заданной температуры – 30, 40, 50…. град.
Особенности
Необходим контроль за работой котла и недопущением значительного роста температурой на выходе из котла, так как потребляемая энергия отопительной системой ограничивается клапаном.
В случае роста температуры на котле до 90 градусов, котел тушиться, клапан открывается вручную полностью.
Система может работать только с дополнительной защитой от холодной обратки, если теплообменник чугунный.
Обратные клапана на обратках бойлера и отопления исключат обратный ток под влиянием включения насосов в параллельных цепях.
Если котел мощный, то его энергии хватит одновременно и на бойлер и на систему отопления. В этом случае, чтобы не дергать часто насос бойлера, нужно включить его напрямую к сети, т.е. через выключатель, чтобы была возможность в любой момент остановить или отключить на летний сезон. Теперь отопление будет работать все время, а бойлер будет подключаться изредка термостатом, после забора из него воды.

С котловым термостатом
Теперь рассмотрим, как можно подключить бойлер к котлу, у которого имеется электрическая регулировка температуры воды – установлен котловой термостат, с ручкой регулировки температуры воды.
Конфликт систем все тот же – на систему отопления достаточно, к примеру, 50 градусов, а на бойлер нам нужно подать 80 градусов, чтобы он быстренько нагрелся.
Но в этом случае будем управлять нагревом бойлера путем включения его насоса и путем разогрева котла до 80 градусов.
Помогут в этом два реле управления:
- №1 на насосы, которое, получив команду от термостата бойлера, переключает контакты – отключает насос отопления и включает насос бойлера.
- №2 – включает параллельно термостату на котле дополнительный термостат накладной, установленный на подаче из котла и настроенный на 80 градусов.

Если теплообменник чугунный то в системе должна быть обязательно защита от холодной обратки.
Как это работает
Получив команду от термостата бойлера (вода остыла до 45 град и ниже), реле №1 отключает отопление и включает насос бойлера.
Реле№2 по той же команде от термостата подключает параллельно к котловому теромстату другой, который настроен на 80 градусов и меряет эти градусы на подаче котла.
Теперь котел, получив от накладного термостата команду на разгон, разогревается до 80 градусов, и держит эту температуру.
Бойлер быстро нагревается.
После нагрева до 55 градусов, термостат в бойлере разрывает цепь, реле №1 отключает насос бойлера и включает отопление.
Реле №2 разрывает цепь и отключает накладной термостат, теперь котел снова ориентируется на встроенный термостат с установкой 50 градусов.
Все вернулось на исходную, только бойлер нагрет снова до 55 градусов.
Вода в системе отопления может успеть остыть. Если котел чугунный, то подача холодной воды на чугунину может разрушить ее. С чугунными котлами схему можно применять только с дополнительной защитой котла от холодной обратки.
В общем, самостоятельно сделать подключения бойлера к неавтоматизированным котлам, которые не умеют управлять бойлером, твердотопливыным, устаревшим и т.п. можно и своими руками. Как подключить бойлер мы только что рассмотрели.
teplodom1.ru
Установка бойлера косвенного нагрева – схемы подключения к котлам разных типов.
Оборудование для отопления
Горячее водоснабжение, без которого невозможно комфортное проживание в современном жилье, может быть налажено путем подключения бойлера косвенного нагрева. Такие агрегаты гораздо выгоднее и эффективнее в эксплуатации, чем традиционные проточные нагреватели благодаря более высокой мощности и КПД. Какие варианты подключения бойлера используются, рассмотрим далее в статье.
1
Как работает бойлер косвенного нагрева с подключением к котлу отопления
Установка современных водонагревателей гарантирует подачу горячей воды в надлежащем объёме в нескольких точках разбора – в ванной комнате, на кухне и т.д. Технические характеристики выбранного бойлера должны соответствовать требованиям по водопотреблению при комфортной температуре в нужном объёме. Чтобы обеспечить быстрый нагрев за короткий срок, необходимо правильно рассчитать мощность водонагревателя. Например, при потреблении воды объемами по 500 литров в течение часа, требуется установка бака емкостью от 100 литров.

Бойлер косвенного нагрева похож на обычный накопительный
Основные элементы нагревательной системы:
- Нагревательный котёл;
- Насос, обеспечивающий постоянную циркуляцию воды;
- Трёхходовой клапан;
- Шланг с патрубками для подключения к трубопроводной системе;
- Бойлер косвенного нагрева.
Агрегат для косвенного нагрева внешне напоминает простой накопительный бойлер, работающий от электричества, и выполняет те же задачи по созданию ГВС. Основным отличием служит используемый принцип работы с применением для нагрева отопительного котла.
В базовый комплект устройства косвенного нагрева входят:
- накопительный бак в кожухе, окруженный слоем теплоизоляции;
- змеевик, встроенный для циркуляции воды;
- Гильза для подключения температурного датчика;
- Патрубок для подключения бойлера к системе водоснажения;
- Линия рециркуляции (в некоторых моделях).

Теплоноситель пропускается по змеевику накопительного бака
Принцип работы устройства основан на нагреве теплоносителя, пропускаемого по змеевику накопительного бака. При взаимодействии с водой, происходит передача тепла от змеевика с одновременным ростом и температуры, и давления в баке. В процессе эксплуатации необходимо следить за степенью нагрева с помощью функции выставления нужной температуры, избегая предельных значений. При подключении бойлера косвенного нагрева в этом поможет использование термодатчиков. При нагреве воды термодатчик сигнализирует насосу или трехходовому клапану о достижении требуемой температуры, и вода в змеевике прекращает циркулировать. Схожий принцип лежит в основе работы датчика при остывании теплоносителя.
При подключении могут быть использованы несколько различных схем обвязки с единым принципом осуществления подачи холодного и выпуска нагретого теплоносителя: холодная вода поступает снизу в емкость для косвенного нагрева, а нагретая – выпускается к водопроводу. При проходе через змеевик нагретая вода отдаёт тепло и выходит снизу. Такой вариант подключения позволяет максимально увеличить объем нагретой воды.
Схему нагрева можно описать следующим образом: при направлении горячего потока пользователю подаваемая снизу холодная вода действует в виде поршня, и, проходя сквозь нагретый теплоноситель, холодный поток нагревается и перемещается в верхнюю часть резервуара.
Осуществление обвязки бойлера косвенного нагрева производится по принципу обвязки радиатора, отличаясь лишь в необходимости остановки циркуляции воды в змеевике после достижения нужной температуры. Для решения этого вопроса применяются трехходовой клапан или дополнительный насос, подключенные к встроенному термостату. Предусматривается возможность использования тупикового контура ГВС или циркуляционного. Первый вариант потребует дополнительного открытия крана для слива остывшей воды в трубах.
2
Простые принципы подключения к двухконтурному котлу
Использование агрегата косвенного нагрева имеет свои достоинства и недостатки. К положительным моментам применения данного устройства относят:
- возможность присоединить различные источники нагрева;
- способность соединяться с различными типами источников тепла;
- бесперебойную подачу ГВС;
- отсутствие дополнительных энергозатрат;
- возможность использования нагретой воды в любых целях благодаря отсутствию сообщения между теплоносителем в системе отопления и нагретой водой.
К недостаткам такого подключения относятся высокие первоначальные затраты при установке и потребность в дополнительном свободном пространстве для монтажа оборудования.
При подключении по данной схеме к газовому устройству, оснащенному насосом для циркуляции и автоматикой, процесс управления клапаном, основываясь на сигнале, подаваемом термостатом водонагревателя, осуществляет котел.

Двухконтурное устройство по нагреву предусматривает одновременную работу по отоплению и снабжению нагретой водой
При использовании трехходового клапана у контура водонагревателя имеется приоритет в функционировании перед контуром отопления. Рекомендуется использовать данную схему при наличии бака большой вместимости, а также в условиях применения воды повышенной жесткости, мешающей нормально функционировать контуру горячего водоснабжения.
В основе подключения – двухконтурное устройство по нагреву, предусматривающее параллельную работу по отоплению и снабжению нагретой водой. Следует учитывать, что при наличии больших потребностей в ГВС, подобная схема подключения бойлера косвенного нагрева может негативно повлиять на действующую отопительную систему. По этой причине рекомендовано осуществлять основной расход в рамках ГВС с помощью бойлера, ограничивая до минимума использование воды из котла.
Подключение к двухконтурному котлу происходит по простой схеме:
- 1. Трехходовой клапан устанавливается сразу за насосом, отвечающим за циркуляцию воды.
- 2. Термодатчик подключается напрямую к насосу.
- 3. После того, как вода достигает заданной на регуляторе температуры, происходит закрытие клапана.
- 4. Водный поток циркулирует в рамках системы отопления.
При монтаже учитывают выбор приоритетной функции: если наиболее важным является ГВС, установку выполняют параллельно системе отопления, а при главенствующей роли отопления, монтируют последовательно, без использования термодатчика.
3
Подключение к одноконтурному отопительному агрегату
Чтобы подключить бойлер косвенного нагрева к котлу с одним контуром, может быть использована схема с применением 2-х насосов циркуляции. В основе такого подключения заложен принцип разделения водных потоков по трубопроводам с помощью насосов. При выполнении данного типа подключения приоритет отдают контуру ГВС, что достигается только путем настраивания алгоритма включения. Использование насосов происходит по сигналу, подаваемому термостатом, встроенным в бак. Для исключения смешивания потоков, перед насосами ставят обратный клапан.

Бойлер и одноконтурный котел соединяются с помощью шлангов и патрубков
Функционирование по данной схеме происходит аналогично подключению к двухконтурному устройству. Разница заключается в том, что термодатчик должен управлять работой 2-х насосов попеременно: если включается насос ГВС, отключается насос для отопления, приводя к остыванию теплоносителя в системе. Если объемы ГВС невелики, заметного ухудшения показателей отопления наблюдаться не будет.
Особенностью работы с подключением к стандартному одноконтурному устройству является отсутствие функции нагрева воды для ГВС, а, следовательно, для подачи нагретой воды будет использоваться только емкость бойлера.
Подключение выполняется следующим образом:
- 1. Бойлер подсоединяется к одноконтурному котлу с помощью предусмотренных шлангов и патрубков.
- 2. В системе устанавливается насос для циркуляции.
- 3. Устанавливается специальный трехходовый датчик, контролирующий процесс нагрева до требуемой температуры.
При установке бойлера с подключением к одноконтурному устройству нагрева, следует учитывать один серьезный недостаток – если оборудование выходит из строя, подача нагретой воды невозможна ввиду отсутствия резервного источника для нагрева.
4
Советы по эффективному монтажу бойлера
Если принято решение об установке прибора косвенного нагрева, следует учесть ряд рекомендаций специалистов, которые позволят грамотно и эффективно выполнить монтаж. При выборе устройства исходят из стандартных потребностей в горячей воде на одного пользователя. Оптимальным станет выбор емкости, рассчитанной исходя из 20 литров воды на одного потребителя.
- 1. В процессе установки следует предусмотреть возможность заземления.
- 2. Компенсация теплового расширения и амортизация возможных гидроударов происходит благодаря установке гидроаккумулятора на выходной магистрали.
- 3. Место для установки должно быть в непосредственной близости от розетки, тем самым обеспечивая возможность включения бойлера при отключении или поломке котла.
- 4. Для облегчения процесса эксплуатации и обеспечения защиты на магистралях устанавливают краны, позволяющие в любой момент отключить прибор от системы отопления.
- 5. Чтобы вода нагревалась быстрее, устройство следует устанавливать на максимально возможной высоте над радиаторами.
- 6. Установка оборудования будет проще, если место выбрано вблизи от агрегата отопления, с обязательным контролем правильного ориентирования патрубков в отношении трубопровода.
- 7. Нагретый теплоноситель подаётся с верхней части устройства, а остывшая вода выходит снизу.
Выполнение рекомендаций по установке бойлера косвенного нагрева позволит быстро и правильно произвести подключение, обеспечивая оптимальную работу по нагреву в достаточных для всех потребителей объемах.
obustroen.ru
монтаж и подключение агрегата » Аква-Ремонт
Бойлер косвенного нагрева давно известен как один из лучших способов обеспечить частный дом или дачу достаточным количеством горячей воды. Вполне успешно эти устройства также используют в квартирах, офисах, на предприятиях и т. п. Принцип работы бойлера настолько прост, что его не так уж сложно изготовить самостоятельно. Однако эффективность работы этого прибора в значительной степени зависит от того, насколько правильно выбрана схема обвязки бойлера косвенного нагрева.
Основные принципы подключения бойлера
Вода в устройство подается на два контура. Первый — это нагревательный контур, который обычно подключают к домовой системе отопления. Второй контур предназначен для обогреваемой воды, которая поступает из водопроводной системы, а затем выводится в ванную комнату, на кухню и т.д.
Выясняя, как установить бойлер косвенного нагрева, перво-наперво следует запомнить следующие принципы:
- Холодная вода должна подаваться в нижнюю часть бойлера, а вывод горячей воды осуществляется в верхней точке устройства.
- Теплоноситель должен поступать в бак по направлению сверху вниз, т. е. вода или антифриз подается в верхний патрубок бойлера и возвращается в систему из нижнего.
- Точка рециркуляции будет располагаться в центре емкости бойлера.
Соблюдение этих принципов позволит максимально увеличить КПД прибора, поскольку температура воды в верхней части бойлера останется достаточно высокой, а затем теплоноситель нагреет и более холодную воду в нижней части бака.
Варианты обвязки для различных ситуаций
Чаще всего при подключении бойлера косвенного нагрева используют три основных схемы:
- вариант с трехходовым клапаном
- применение двух циркуляционных насосов
- использование гидравлической стрелки.
Кроме того, стоит рассмотреть применение рециркуляционной системы, которая позволяет существенно повысить качество ГВС в частном доме или квартире.
Как использовать трехходовой клапан?
При потреблении большого количества горячей воды чаще всего используют подключение бойлера косвенного нагрева с помощью трехходового клапана. В этом случае необходимо создать два контура отопления: основной, который обогревает помещение, и отдельный контур, необходимый для нагрева воды в бойлере. Для распределения потока теплоносителя между этими контурами используют трехходовой клапан, который управляется термостатом бойлера.

Трехходовой клапан в схеме обвязки бойлера косвенного нагрева используется для регулирования направления потока теплоносителя. Клапан управляется термодатчиком бойлера
Работает эта система следующим образом. Когда температура воды в баке опускается ниже установленного значения, клапан направляет теплоноситель на контур нагрева бойлера. После того, как вода нагреется до необходимого уровня, клапан возвращает поток теплоносителя на основной контур обогрева. При этом главную роль играет нагрев воды в баке бойлера, а не отопительный контур.
Обратите внимание! В местности с очень жесткой водой рекомендуется использовать именно бойлер косвенного нагрева с трехходовым клапаном вместо двухконтурного котла, элементы которого слишком быстро выходят из строя при таких условиях работы.
Для корректной работы системы этого типа очень важно правильно настроить термостат. Дело в том, что если максимальное значение температуры нагрева воды в баке будет выше, чем температура нагрева теплоносителя в котле, вода в бойлере будет подогреваться постоянно. Переключение на отопительный контур не произойдет, поскольку максимум температуры в бойлере достигнут не будет.
Система с двумя насосами
Вместо трехходового клапана можно использовать систему с двумя рециркуляционными насосами и обратным клапаном. В этом случае монтаж бойлера косвенного нагрева также включает два параллельных контура: контур отопления и контур бойлера. Для управления каждым из контуров используется отдельный циркуляционный насос.

В схеме обвязки бойлера косвенного нагрева с использованием двух циркуляционных насосов контур отопления и контур бойлера монтируются параллельно, однако главную роль играет контур бойлера
Поскольку линия горячего водоснабжения при этом имеет приоритет, то циркуляционный насос контура бойлера устанавливают перед насосом отопительной системы. Для управления насосами используется все тот же термодатчик бойлера, повинуясь сигналам которого насосы включаются и выключаются. Двухнасосная схема может быть очень удобной при использовании системы отопления, которая включает два котла. При этом один котел полностью используется для обогрева помещения, а второй подключен и к системе отопления, и к бойлеру.
При остывании воды в бойлере поток теплоносителя направляется для ее обогрева, а по окончании процесса вновь возвращается в отопительную систему. Обратный клапан необходим, чтобы потоки теплоносителя не смешивались.
Не стоит опасаться, что качество обогрева жилых помещений пострадает из-за применения бойлера контурного нагрева. Вода в системе ГВС нагревается очень быстро, обычно менее часа. За это короткое время комнаты просто не успевают остыть.
Как работает гидравлическая стрелка?
В современных частных домах и даже в обычных квартирах система отопления может быть достаточно сложной. Помимо радиаторной линии в нее нередко включают и контур нагрева бойлера, и систему теплого пола, и прочие элементы.

Гидравлическая стрелка в схеме обвязки циркуляционного насоса необходима для регулирования потоков теплоносителя и компенсации разницы давления в отдельных частях сложной отопительной системы
Каждый такой контур снабжается отдельным циркуляционным насосом. При этом потоки в различных контурах схемы необходимо уравновешивать. Для управления такими многоконтурными системами отопления используют гидравлический распределитель, который может включать гидравлическую стрелку и коллектор. Нейтрализовать перепады давления в отдельных контурах можно также с помощью специальных балансировочных вентилей.
Чем сложнее система отопления, тем внимательнее следует осуществлять ее монтаж. Проектирование подключения бойлера косвенного нагрева с использованием гидравлической стрелки лучше всего поручить опытному специалисту, поскольку отрегулировать такую систему «на глазок» достаточно сложно.
Несколько слов о пользе рециркуляции
Чтобы не приходилось дожидаться, пока холодная вода в кране горячего водоснабжения сменится подогретой, используют систему рециркуляции. При ее применении создается зацикленная магистраль, по которой вола постоянно движется и при этом постоянно подогревается, т. е. не успевает остывать. Таким образом потребитель получает горячую воду практически мгновенно, как только откроет соответствующий кран.
Для создания постоянного цикла понадобится еще один циркуляционный насос. Очень удобным дополнением к такой системе является полотенцесушитель.
aqua-rmnt.com
