Отопительный котел Ратон КС-ТГВ-20 цена, характеристики, видео обзор, отзывы
- Тип отопительного котла: комбинированный
- Число контуров: двухконтурный
- Максимальная мощность обогрева: 20 кВт
- Отапливаемая площадь: 200 кв. м.
- КПД: 83 %
- Способ установки: напольный
- Камера сгорания: открытая
- Энергонезависимый: Есть
- Автоподжиг: Нет
- Модуляция пламени: Нет
Здесь вы можете посмотреть видео обзор Ратон КС-ТГВ-20. Узнать характеристики, прочитать отзывы о Ратон КС-ТГВ-20.
Магазины, в которых можно купить этот товар и его аналоги
Видео обзоры
Характеристики
* Точные характеристики уточняйте у продавца.
Общие характеристики| Тип отопительного котла | комбинированный |
| Число контуров | двухконтурный |
| Максимальная мощность обогрева | 20 кВт |
| Отапливаемая площадь | 200 кв. м. |
| КПД | 83 % |
| Способ установки | напольный |
| Камера сгорания | открытая |
| Энергонезависимый | Есть |
| Автоподжиг | Нет |
| Модуляция пламени | Нет |
| Бункер в комплекте | Нет |
| Встроенный бойлер | Нет |
| Подключение теплого пола | Нет |
| Нагнетательный вентилятор | Нет |
| Вытяжной вентилятор | Нет |
| Варочная панель | Нет |
| Битермический теплообменник | Нет |
| Максимальное давление в контуре отопления | 1 бар |
| Производительность горячей воды при t 35°C | 6.5 л/мин |
| Материал первичного теплообменника | сталь |
| Циркуляционный насос | Нет |
| Тип твердотопливного котла | классический |
| Расширительный бак | Нет |
| Номинальное давление газа на входе | 12.74 мБар |
| Тип газового котла | конвекционный |
| Максимальная температура горячей воды | 95 °С |
| Патрубок подключения газа | 1/2” |
| Патрубок подключения контура отопления | 2” |
| Подключение раздельного дымохода 80 мм | Нет |
| Дрова | Есть |
| Расход природного газа | 2 куб. м/час |
| Уголь | Есть |
| Природный газ | Есть |
| Торфяные брикеты | Есть |
| Индикация включения | Нет |
| Управление | механическое |
| Управление системой солнечных коллекторов | Нет |
| Дисплей | Нет |
| Разъем для подключения внешнего управления | Нет |
| Индикация нагрева | Нет |
| Автодиагностика | |
| Программатор | Нет |
| Комнатный термостат | Нет |
| Датчик уличной температуры | Нет |
| Термометр | Есть |
| Пульт ДУ | Нет |
| Манометр | Нет |
| Вес | 151 кг |
| Ширина | 435 мм |
| Высота | 1 190 мм |
| Глубина | 698 мм |
* Точные характеристики уточняйте у продавца.
naobzorah.ru
Отопительный котел ДЭМЗ КС-ТГВ-Д-20 цена, характеристики, отзывы

- КПД: 84 %
- Макс. тепловая мощность: 20 кВт
- Тип отопительного котла: комбинированный
- Управление: механическое
- Отапливаемая площадь: 170 кв.м
Макс. температура теплоносителя: 95 °С- Макс. давление воды в контуре отопления: 1 бар
- Камера сгорания: открытая
- Принцип работы на твердом топливе: классический
- Установка: напольная
Здесь вы можете посмотреть характеристики ДЭМЗ КС-ТГВ-Д-20. Узнать цены и прочитать отзывы о ДЭМЗ КС-ТГВ-Д-20.
Магазины, в которых можно купить этот товар и его аналоги
Характеристики
* Точные характеристики уточняйте у продавца. Технические характеристики| КПД | 84 % |
| Макс. тепловая мощность | 20 кВт |
| Тип отопительного котла | комбинированный |
| Управление | механическое |
| Отапливаемая площадь | 170 кв.м |
| Макс. температура теплоносителя | 95 °С |
| Макс. давление воды в контуре отопления | 1 бар |
| Камера сгорания | открытая |
| Принцип работы на твердом топливе | классический |
| Установка | напольная |
| Макс. давление воды в контуре ГВС | 6 бар |
| Энергонезависимый | да |
| Встроенный бойлер | есть |
| Топливо | торфяные брикеты, уголь, природный газ |
| Количество контуров | двухконтурный |
| Производительность горячей воды при t 35°C | 8 л/мин |
| Функции | термометр |
| Дополнительная информация | расход каменного угля: 4.7 кг/час; расход торфяных брикетов: 7 кг/час; расход природного газа: 2.4 м3/час |
| Размеры (ШхВхГ) | 580x1500x810 мм |
| Патрубок подключения контура ГВС | 1/2″ |
| Патрубок подключения контура отопления | 2″ |
| Вес | 260 кг |
* Точные характеристики уточняйте у продавца.
naobzorah.ru
Отопительный котел Конорд КС-ТГВ-16/20S цена, характеристики, видео обзор, отзывы
- Тип отопительного котла: комбинированный
- Число контуров: двухконтурный
- Максимальная мощность обогрева: 16 кВт
- Отапливаемая площадь: 160 кв. м.
- КПД: 80 %
- Способ установки: напольный
- Тип горелки: газовая
- Камера сгорания: закрытая
- Энергонезависимый: Есть
- Автоподжиг: Нет
Здесь вы можете посмотреть видео обзор Конорд КС-ТГВ-16/20S. Узнать характеристики, прочитать отзывы о Конорд КС-ТГВ-16/20S.
Магазины, в которых можно купить этот товар и его аналоги
Видео обзоры
Характеристики
* Точные характеристики уточняйте у продавца.
Общие характеристики| Тип отопительного котла | комбинированный |
| Число контуров | двухконтурный |
| Максимальная мощность обогрева | 16 кВт |
| Отапливаемая площадь | 160 кв. м. |
| КПД | 80 % |
| Способ установки | напольный |
| Тип горелки | газовая |
| Камера сгорания | закрытая |
| Энергонезависимый | Есть |
| Автоподжиг | Нет |
| Модуляция пламени | Нет |
| Бункер в комплекте | Нет |
| Встроенный бойлер | Нет |
| Подключение теплого пола | Нет |
| Нагнетательный вентилятор | Нет |
| Вытяжной вентилятор | Нет |
| Расширительный бак | Нет |
| Циркуляционный насос | Нет |
| Материал первичного теплообменника | сталь |
| Тип твердотопливного котла | классический |
| Битермический теплообменник | Нет |
| Тип газового котла | конвекционный |
| Варочная панель | Нет |
| Подключение раздельного дымохода 80 мм | Нет |
| Расход природного газа | 2.44 куб. м/час |
| Уголь | Есть |
| Основное топливо | дрова |
| Природный газ | Есть |
| Дрова | Есть |
| Управление системой солнечных коллекторов | Нет |
| Манометр | Нет |
| Автодиагностика | Нет |
| Пульт ДУ | Нет |
| Комнатный термостат | Нет |
| Индикация включения | Нет |
| Программатор | Нет |
| Управление | механическое |
| Индикация нагрева | Нет |
| Разъем для подключения внешнего управления | Нет |
| Датчик уличной температуры | Нет |
| Термометр | Нет |
| Дисплей | Нет |
| Газ-контроль | Есть |
| Глубина | 480 мм |
| Вес | 139 кг |
| Высота | 1 400 мм |
| Ширина | 760 мм |
* Точные характеристики уточняйте у продавца.
naobzorah.ru
Твердотопливный котел ДЭМЗ (Дзержинск) КС-ТГВ-Д-20
Мощность 20кВт, площадь до 180м2, на дровах, тягорегулятор, глубина топки 41см, гарантия 2 года

Котел КС-ТГВ-Д-20 предназначен для отопления и горячего теплоснабжения индивидуальных жилых домов, высотой не более 2-х этажей и общей площадью не более 170м2
Рабочее давление воды:
– на входе в систему отопления котла, не более – 0,1 МПа
– на входе в систему горячего водоснабжения , не более – 0,6 МПа
Котел предназначен для сжигания твердого и газообразного топлива путем переоборудования, не требующего демонтажа котла. Котел оборудован проточным водоподогревателем, поэтому забор горячей воды должен осуществляться в течение не более 5 мин (время выдержки не менее 5 мин) с целью поддержания требуемой температуры в системе горячего водоснабжения.
Основные параметры и размеры котла приведены в таблице 1.
Таблица 1
Номинальная теплопроизводительность, КВТ 20±2
КПД, %, не менее
– при сжигании каменного угля 72-75
– при сжигании природного газа 84,0
– при сжигании торфобрикета 75,0

Максимальная температура воды на выходе из котла, °С, не более 95
Разрежение за котлом, Па, не более 25
Расход топлива при номинальной теплопроизводительности, не более
– каменного угля, кг/ч 4,7
– природного газа, м3/ч 2,4
– торфобрикета, кг/ч 7,0
Продолжительность рабочего цикла на твердом топливе при теплопроизводительности 75 % от номинальной, ч 4-8
(зависит от вида топлива)
Номинальный расход воды через водоподогреватель, при ее нагреве (35±5) °С и температуре теплоносителя не менее 70 °С, л/мин 8±0,5

Габаритные размеры, мм, не более
– длина 810
– ширина 580
– Высота 1500
Условный проход водяных присоединительных патрубков, мм:
– к системе отопления 50
– к системе горячего водоснабжения 15
Масса котла, кг, не более 260
Средний срок службы котла, лет, не более 15
Критерии отказа котла Нарушение прочность и герметичности
Критерии предельного состояния Прогар поверхностей нагрева

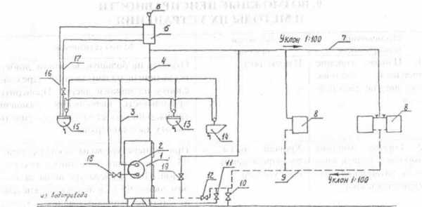
1. водогрейный котел, 2- водонагреватель, 3- горячая вода, 4- главный стояк, 5- расширительный сосуд, 6- воронка, 7- подающий трубопровод, 8- нагревательные приборы, 9 – обратный трубопровод, 10- спускной вентиль, 11- вентиль для подпитки системы водопроводной водой, 12, 18, 19- пробковый кран, 13 и 15 – раковина, 14 – ванна, 16- переливная линия, 17- сигнальная труба
В офисе нашей компании вы можете узнать цену, сравнить цены, купить двухконтурный (для приготовления горяче воды) твердотопливный стальной отопительный котел на дровах ДЭМЗ Держинск КС – ТГВ – Д – 20 кВт, а так же получить полную консультацию по твердотопливному котлу ДЭМЗ Держинск КС – ТГВ – Д – 20 кВт обсолютно бесплатно. Наши специалисты помогут подобрать вам именно то отопительное оборудование, которое будет экономично в работе и комфортно в использовании. Самовывоз твердотопливного котла на дровах КС – ТГВ 20 кВт по адресу г.Минск, ул.Монтажников 9, также вы можете воспользоваться услугой доставка двухконтурного отопительного котла на дровах ДЭМЗ Держинск КСТГВД-20 кВт в города Барановичи, Бобруйск, Брест, Витебск, Глубокое, Гомель, Гродно, Жлобин, Иваново, Калинковичи, Кобрин, Лида, Минск, Миоры, Могилев, Несвиж, Ошмяны, Пинск, Полоцк, Поставы, Рогачев, Слоним, Слуцк, Сморгонь и д.р.
Обзор твердотопливного котла ДЭМЗ- КС-ТГ 20 (6 фото)
Обзор отопительного твердотопливного котла дзержинского завода ОАО ДЭЗМ, данный котел служит для отопления загородного дома и приготовления горячей воды. Котел КС-ТГ-20 котел белорусского производства выпускается на заводе в городе Дзержинск. В Белар..
Обзор твердотопливного котла ДЭМЗ- КСТГВ-Д 20 (11 фото)
Обзор отопительного твердотопливного котла дзержинского завода ОАО ДЭЗМ, данный котел служит для отопления загородного дома и приготовления горячей воды. Котел КС-ТГ-20 котел белорусского производства выпускается на заводе в городе Дзержинск. В Белар..
Обзор твердотопливного котла ДЭМЗ- КСТГВО 25 (10 фото)
Обзор отопительного твердотопливного котла дзержинского завода ОАО ДЭЗМ, данный котел служит для отопления загородного дома и приготовления горячей воды. Котел КС-ТГ-25 котел белорусского производства выпускается на заводе в городе Дзержинск. В Белар..
100kotlov.by
Обзор твердотопливного котла ДЭМЗ- КСТГВ-Д 20
Обзор отопительного твердотопливного котла дзержинского завода ОАО ДЭЗМ, данный котел служит для отопления загородного дома и приготовления горячей воды. Котел КС-ТГ-20 котел белорусского производства выпускается на заводе в городе Дзержинск. В Беларуси уже появилось огромное количество заводов по производству твердотопливных стальных отопительных котлов, завод ДЭЗМ отнести к новому производителю нельзя т.к. производство основано в 1977г.
На вид все твердотопливные котлы бюджетного варианта производимые в РБ конечно же отличаются и по внешнему виду можно легко узнать завод производителя, но вот внутри все практически одинаковые. Давайте рассмотрим на примере котла КС-ТГ-20, твердотопливный котел является двухконтурным с очень хорошей производительностью горячей воды для бытовых нужд.

На фото представлены три твердотопливных котлабелорусского производителя дзержинского завода: КС-ТГВО-25, КС-ТГВ-Д-20, КС-ТГ-20
Котел КС-ТГВ-Д-20 двухконтурный с медным теплообменником (на фото по центу)

Дзержинский ЭМЗ котел КС-ТГВ-Д-20

Дзержинский ЭМЗ котел КС-ТГВ-Д-20 (подключение контура на приготовление горячей воды в медном теплообменнике)

Дзержинский ЭМЗ котел КС-ТГВ-Д-20 (верхняя дверца для чистки дымохода)

Механический тягорегулятор твердотопливного котла Дзержинского ЭМЗ КС-ТГВ-Д-20

Дымоход с механическим тягорегулятором.

Камера загрузки (средняя дверца)
Дзержинский ЭМЗ котел КС-ТГВ-Д-20 отличается своими размерами и размером загрузочного отсека, до 50 см.

Дверца с уплотнительным шнуром.

Механизм закрытие дверцы.

Поддувало с фиксатором.

Нижняя дверца для вычистки золы и пепла, колосники в данном котле выполнины из стали.
Дровяной Дзержынский ЭМЗ котел КС – ТГ В – Д – 20 с водоподогревом, котел является бютжетным, так что спрос с него не большой, внешний вид, как почти у всех котлов производимых в Беларуси. Но в нашем случае покупая твердотопливный котел в 3 раза дешевле чем котлы из Европы, хотелось бы в первую очередь получить качество, а внешний вид, это уже посредственно. Качество Дзержынского ЭМЗ котла КС-ТГВ-Д-20, это ГОСТ, это белорусские стандарты, КС – ТГВ – 20 15 лет простоит с трудом, но свои 10 законно должен отстаять. К плюсам данного твердотопливного котла можно, да и нужно отнести большую производительность по горячему водоснабжению.
Вывод: Дзержынский ЭМЗ котел КС-ТГВ-Д-20 котел, который соответствует своей стоимости. Дзержынский ЭМЗ стальной котел КС-ТГВ-Д-20 самый большой по размерам и по весу среди котлов такого же уровня, только другого представителя.
Твердотопливный котел на дровах можно выбрать и купить в офисе компании 100kotlov.by. Наши специалисты с радостью подберут вам нужное для вас отопительное оборудование с которым будет комфортно и надежно.
На нашем складе представлен огромный выбор отопительных котлов, белорусских и европейских брендов. Будем рады каждому посетителю.
Узнать цену, сравнить цены на отопительный котел Дзержынский ЭМЗ кател КС-ТГВ-Д-20 можно по телефонам у менеджеров компании. Доставка котла КС-ТГВ-Д-20 в города Барановичи, Бобруйск, Брест, Витебск, Глубокое, Гомель, Гродно, Жлобин, Иваново, Калинковичи, Кобрин, Лида, Минск, Миоры, Могилев, Несвиж, Ошмяны, Пинск, Полоцк, Поставы, Рогачев, Слоним, Слуцк, Сморгонь и д.р. (стоимость уточняйте)
100kotlov.by
Котёл твердотопливный КС-ТГВ-20 (2-ух контурный) Ратон
Доставка по всей Беларуси
| Услуги по установке |
Котлы предназначены для отопления индивидуальных жилых домов, зданий и сооружений, оборудованных системами водяного отопления непрерывного действия с естественной циркуляцией теплоносителя и открытым расширительным сосудом.
Котлы отопительные стальные представляют собой сварную конструкцию прямоугольной формы, состоящую из топки, теплоизоляции и декоративного кожуха.
Котлы серии КС-Г работают на природном газе.
Котлы серии КС-ТГ и серии КС-ТГВ могут работать как на твердом топливе так и на природном газе. Котлы серии КС-ТГВ оснащены контуром горячего водоснабжения.
Котлы серии КС-Т работают только на твердом топливе.
Принцип работы котлов, работающих на природном газе, основан на длительном и эффективном сжигании природного в газаогорелочных устройствах, снабженных автоматическим регулированием и контролем безопасности работы.
Срок службы котлов – не менее 15 лет.
| Наименование параметра | Значение | ||||||||
| КС-Г-11 | КС-Г-12,5 КС-Г-12,5М | КС-Г-16 КС-Г-16М | КС-Т-12,5 | КС-ТГ-16 | КС-ТГ-20 | КС-ТГВ-16 | КС-ТГВ-20 | ||
| Газогорелочное устройство для работы на природном газе | УГГ-13,5 | УГГ-15М УГ-15 | УГГ-19М УГ-19 | – | УГГ-19 | УГГ-24 | УГГ-19 | УГГ-24 | |
| Номинальная теплопроизводительность, кВт | 11 | 12,5 | 16 | 12,5 | 16 | 20 | 16 | 20 | |
| КПД, не менее, %, в режиме отопления при сжигании | природного газа (ГОСТ 5542-87) | 91 | 91 | 91 | – | 86 | 86 | 86 | 86 |
| твердого топлива | – | – | – | 77 | 77 | 77 | 77 | 77 | |
| Продолжительность рабочего цикла на твердом топливе, не менее, час | – | – | – | 8 | 8 | 8 | 8 | 8 | |
| Рабочее давление теплоносителя в системе отопления, не более, МПа | 0,1 | 0,1 | 0,1 | 0,1 | 0,1 | 0,1 | 0,1 | 0,1 | |
| Максимальная температура теплоносителя, оC | 95 | 95 | 95 | 95 | 95 | 95 | 95 | 95 | |
| Условный проход присоединительных патрубков (Dу), мм | по газу | 15 | 15 | 15 | – | 15 | 15 | 15 | 15 |
| по воде с естественной циркуляцией | 50 | 50 | 50 | 50 | 50 | 50 | 50 | 50 | |
| Габаритные размеры, не более, мм | высота | 690 | 690 | 690 | 985 | 985 | 985 | 1190 | 1190 |
| ширина | 254 | 254 | 254 | 435 | 435 | 435 | 435 | 435 | |
| глубина | 472 | 472 | 472 | 698 | 698 | 698 | 698 | 698 | |
| Масса, не более, кг | 50 | 50 | 50 | 138 | 138 | 138 | 151 | 151 | |
| Отапливаемая площадь , м2 | 110 | 130 | 160 | 130 | 160 | 200 | 160 | 200 | |
| Расход газа, м3/ч | 1,1 | 1,2 | 1,6 | – | 1,6 | 2,0 | 1,6 | 2,0 | |
minsk.deal.by
Комбинированный котел Мимакс КС-ТГВ 20
Комбинированные котлы Мимакс серии КС-ТГ(В) предназначены для работы на твердом топливе и природном газе. Котлы с маркировкой КС-ТГВ – двухконтурные (отопление + горячая вода).
Все основные узлы теплообменника изготавливаются из высокопрочной, холоднокатаной стали толщиной не менее 3 мм, что значительно продлевает срок службы котла. Сварка котлов производится на полуавтоматических сварочных машинах в среде СО2 итальянского и финского производителей.
Применяемый на производстве многоступенчатый гидравлический контроль (в процессе производства теплообменник трижды проходит испытания) позволяет добиться отличного качества.
Котлы надежны в эксплуатации и доступны по соотношению дизайн/качество/цена. Топочная камера обеспечивает продолжительную работу котла без дополнительной загрузки и позволяет сжигать любой вид твёрдого топлива (каменный уголь, антрацит, дрова, торф).
Простота конструкции позволит Вам самостоятельно за один час перейти с работы на твердом топливе, на газ и наоборот.
Газогорелочное устройство собственного производства АГУ-Т-М, которыми комплектуются котлы этой серии, давно уже зарекомендовали себя только с положительной стороны. Её работоспособность сохраняется при самых неблагоприятных условиях. Плавность регулировок в сторону увеличения и уменьшения газа, позволяет добиться экономии газа по сравнению с аналогичными газогорелочными устройствами.
Технические характеристики Мимакс КС-ТГ(В):
|
Модель |
Мощность, кВт |
КПД, % |
Макс.расход газа, м3/час |
ГВС при ∆Т-35˚С, л/мин |
Масса, кг |
Диаметр газ, мм |
Диаметр отопление, мм |
|
КСТГ-12.5 |
12,5 |
87-76 |
1,59 |
– |
82 |
15 |
40 |
|
КСТГВ-12.5 |
12,5 |
87-76 |
1,59 |
4,4 |
88 |
15 |
40 |
|
КСТГ-16 |
16 |
87-76 |
2,12 |
– |
98 |
15 |
50 |
|
КСТГВ-16 |
16 |
87-76 |
2,12 |
5,3 |
115 |
15 |
50 |
|
КСТГ-20 |
20 |
87-76 |
2,43 |
– |
98 |
15 |
50 |
|
КСТГВ-20 |
20 |
87-76 |
2,43 |
6,5 |
115 |
15 |
50 |
|
КСТГ-25 |
25 |
87-76 |
2,96 |
– |
121 |
20 |
50 |
|
КСТГВ-25 |
25 |
87-76 |
2,96 |
8,1 |
129.5 |
20 |
50 |
|
КСТГ-31.5 |
31,5 |
87-76 |
3,71 |
– |
121 |
20 |
50 |
|
КСТГВ-31.5 |
31,5 |
87-76 |
3,71 |
9,2 |
129.5 |
20 |
50 |
|
КСТГ-40 |
40 |
87-76 |
4,77 |
– |
136.5 |
20 |
50 |
|
КСТГВ-40 |
40 |
87-76 |
4,77 |
10,9 |
145.5 |
20 |
50 |
terma.su
