Просушка зданий
Повышенное содержание влаги в материалах
Осушение воздуха наиболее часто применяется для устранения избыточного количества влаги из материалов при проведении строительных работ и при устранении последствий затопления.
При устранении последствий затопления общее правило состоит в том, чтобы начать осушение воздуха как можно быстрее. В то же время природные условия и масштабы повреждений, которые могут быть нанесены водой, существенно различаются, поэтому необходимо выбирать индивидуальный подход для каждой ситуации.
Определяющий параметр при устранении последствий затопления – степень проникновения воды в строительные конструкции здания, мебель и т. д. Также важно максимально уменьшить воздухообмен, чтобы исключить поступление влажного воздуха в помещение. Эмпирические формулы дают определенную основу для принятия решений, поскольку зачастую невозможно с абсолютной точностью рассчитать влагосъем, необходимый для устранения последствий затопления.
При просушке нового здания после завершения строительства также необходимо ограничить воздухообмен. Наиболее важным параметром в этом случае является содержание влаги в различных строительных материалах. Зачастую работу необходимо выполнить в определенные сроки, т. е. в расчетах необходимо учитывать заданную продолжительность просушки.
Просушка зданий
Раньше строительство здания длилось в среднем 6-9 месяцев, и к моменту его завершения материалы обычно успевали высохнуть под действием естественной вентиляции. Однако сегодня строительство ведется очень эффективными и быстрыми методами. Это означает, что перед началом эксплуатации зданий их необходимо просушивать для удаления излишка воды из различных материалов.
При выборе осушителя для выполнения просушки здания необходимо учитывать, какое количество воды потребуется удалить и сколько времени на это отведено.
Это достаточно сложная задача. В некоторых случаях количество воды можно оценить по таблицам влагосодержания строительных материалов. Следует учитывать, что при просушке нового здания после завершения строительных работ выбор осушителя будет зависеть от конкретных материалов, которые использовались для сооружения стен, пола и крыши. Влагосодержание различных строительных материалов различается настолько сильно, что для них невозможно вывести одну простую эмпирическую формулу.
Влагосодержание строительных материалов, кг/м3
| Материал | На начало работ | Количество воды, удерживаемой химическими связями | Требуемое влагосодержание при 50 % RH | Количество воды для удаления |
|---|---|---|---|---|
| Деревянные конструкции | 80 | – | 40 | 40 |
| Черепичная кровля | 10 | – | 10 | 0 |
| Кирпичные стены | 80 | – | 10 | 70 |
| Легкий бетон | 100-200 | – | 20 | 80-180 |
| Бетон K 15 II | 180 | 42 | 38 | 100 |
| Бетон K 25 II | 180 | 57 | 46 | 77 |
| Бетон K 40 II | 180 | 71 | 51 | 58 |
Например, необходимо определить требуемый влагосъем при просушке нового здания после завершения строительных работ. Продолжительность просушки – 30 дней. Здание имеет высоту 2,4 м, ширину 7 м и длину 16 м. Стены и потолок сооружены из предварительно высушенных деревянных деталей. Однако пол представляет собой слой бетона K 40 II толщиной 10 см и требует просушки.
Исходные данные:
| Продолжительность: | 30 дней |
| Условия просушки: | t = +20 °C, 50 % RH (среднее значение между начальной относительной влажностью (RH) 60 % и конечной 40 %) |
| Объем помещения: | 2,4 * 7 * 16 = 268,8 м3 |
| Материалы: | Бетон K 40 II, 10 см |
Расчет:
Объем просушиваемого бетона:
V = 16 * 7 * 0,1 = 11,20 м³
Содержание воды в бетонном полу:
Q = 11,20 * 58 кг воды/м³ = 649,6 кг воды
Необходимо удалить 649,6 л воды за 30 дней:
W = 649,6/30 = 21,65 л/сут.
Таким образом, потребный влагосъем составляет 21,65 л/сут.
Рекомендация:
Осушитель CDT 40. Влагосъем: 0,70 л/ч при +20 °C/50 % RH. Один блок CDT 40 за сутки удаляет 16,8 л воды. Следовательно, для выполнения этой работы потребуются два блока CDT 40.
Следует иметь в виду, что процесс просушки быстрее всего протекает на начальном этапе, когда влагосодержание очень высоко. По мере снижения относительной влажности воздуха общий влагосъем будет также уменьшаться.
Указания по выполнению просушки
При просушке зданий и материалов осушитель работает непрерывно. Относительная влажность воздуха постепенно снижается, что обеспечивает возможность дальнейшего испарения влаги из материалов, находящихся в помещении. Количество испаряющейся влаги зависит от температуры в помещении, типа материалов и влажности воздуха.
Одно из преимуществ конденсационного осушения воздуха состоит в том, что процесс просушки протекает стабильно и плавно. Если исключить из рассмотрения продолжительность работ, то для оптимальной просушки необходимо постоянно поддерживать в помещении температуру +20 °C и относительную влажность воздуха около 40 %. В этом случае будет соблюдаться оптимальный баланс влажности между сухим воздухом и влажными строительными материалами, исключающий поверхностное высыхание и образование пор, а также повреждение материалов, поставляемых в предварительно высушенном состоянии, например паркетных полов.
При необходимости, можно использовать нагреватели, однако следует помнить, что ускорение сушки может привести к негативным последствиям. В этом случае возникает опасность поверхностной сушки и образования пор, т. е. высыхает только поверхность материала, в то время как большое количество влаги остается во внутренних порах. Это увеличивает продолжительность просушки, поскольку влага будет с трудом проходить через слой сухого материала. Поверхностное высыхание также создает опасность образования трещин на поверхностях стен, потолка и пола.
Важно обеспечить максимальную герметичность здания или помещения, перекрыв доступ наружного воздуха. Также необходимо надежно защитить здание от дождя и снега. При проведении покрасочных работ внутри здания необходимо организовывать вентиляцию, однако после выхода людей нужно снова герметично закрывать помещения. Также необходимо следить за тем, чтобы материалы, поставляемые в предварительно высушенном состоянии, не набирали влагу из-за открытых окон.
Если не регулировать воздухообмен в помещении, то изменения температуры и влажности наружного воздуха существенно усложнят управление процессом просушки. В зимнее время холодный наружный воздух содержит минимальное количество влаги, вследствие чего даже при значительном воздухообмене влажность воздуха в помещении существенно не возрастет. Однако значительно увеличивается энергопотребление, поскольку вам потребуется подогревать входящий в помещение холодный воздух. Летом влагосодержание воздуха может быть достаточно высоким – если не обеспечить герметичность здания, вам придется удалять дополнительное количество влаги.
В большинстве случаев влага концентрируется в материале потолка и в местах, где вода используется для выполнения строительных работ (покраски, замешивания цементных растворов и т. д). Устанавливайте осушители именно в этих местах, где они смогут работать с максимальным влагосъемом.
Вы можете загрузить полное руководство по выбору мобильных осушителей по ссылке: Руководство по выбору осушителей Dantherm
www.dantherm.com
Осушитель воздуха – Сайт о строительстве

Радиаторы, кондиционеры, а также очистители воздуха являются не единственными приборами, служащими для того, чтобы поддерживать комфортные условия в жилых и служебных помещениях. Кроме них имеются и другие бытовые приборы, которые выполняют полезные для комфорта людей функции. Среди таких бытовых приборов следует отметить осушители воздуха, поскольку они обеспечивают сохранность потолка и стен от воздействия влаги, которое для них губительно.
Области использования
Осушители бытовые преимущественно применяют в традиционных ванных помещениях, бассейнах, прачечных – в тех помещениях, где имеет место высокий уровень влажности воздуха, что может привести к возникновению плесени, коррозии, а также размножению бактерий. Такие осушители имеют компактные размеры, но невзирая на это, могут достаточно эффективно противодействовать разрушениям, которые возникают под воздействием влаги. У приборов есть датчики влажности (выносные и встроенные). Кроме того, у бытовых осушителей достаточно привлекательный дизайн, поскольку они должны иметь не только хорошие технические характеристики, но также и гармонировать с предметами интерьера помещения.
Осушитель воздухаОсушители промышленные или полупромышленные используются на складах вместо систем вентиляционных — осушители являются более экономичными зимой, обеспечивают снижение энергозатрат на двадцать-семьдесят процентов, так как не нуждаются в постоянном подогреве воздуха, который является холодным. Подобные осушители не имеют различных дизайнерских ухищрений, а основным акцентом в их производстве является надёжность, функциональность и удобство в эксплуатации. У такого устройства имеется прочный стальной корпус, ручки и колёса для того, чтобы его можно было удобно перемещать.
Основной характеристикой осушителя является производительность. Данный показатель определяет, какое количество воды в течение единицы времени будет удаляться при помощи этого прибора. Производительность бытовых и полупромышленных осушителей может колебаться в диапазоне от двенадцати до трёхсот литров в сутки. Что касается промышленных осушителей, то их производительность, как правило, более одной тысячи литров в сутки.
испарительно — конденсирующие;
роторные;
комбинированные.
Осушитель испарительно-конденсирующий
Работа данного осушителя построена в соответствии с таким принципом, как канальное осушение воздуха. Внутри данного осушителя находится небольшая холодильная камера, а также конденсатор и испаритель. Испаритель охлаждает воздух, который к нему поступает, а избыточная влага вытекает в канализацию. Конденсатор, напротив, воздух нагревает, а влажность воздуха при этом снижается. Данный процесс может продолжаться несколько раз до того момента, пока влажность воздуха в помещении не достигнет требуемого уровня.
В качестве преимущества такого вида обработки воздуха можно отметить получение на выходе тёплого воздуха, посредством которого можно прогревать помещение. В случае, если это является нежелательным, то добавляют к холодильной машине конденсатор для охлаждения воды.
Осушитель роторный
В данном приборе воздух движется через ротор вращающийся, абсорбирующий влажность в своём движении — устраняет влагу из воздуха, который поступает. В роторе циркулируют два воздушных потока, обособленных друг от друга при помощи специальных уплотнений. В результате получается достаточно сухой воздух.
Комбинированный осушитель
Осушители комбинированные содержат в себе два способа, которые были перечислены выше. Ротор с адсорбентом находится внутри осушителя. Воздух, который необходимо осушать, проходит через ротор (его сухую часть), где проходит процесс абсорбирования влаги. Из-за медленного вращения ротора обеспечивается перманентный процесс осушения воздуха.
Нужно обращать внимание на то, что при понижении температуры воздуха в помещении, имеет место падение производительности осушителя. Если температура воздуха ниже пятнадцати градусов, то данное устройство вообще не функционирует.
xn--80aklemhnhj.xn--p1ai
Осушение воздуха в производстве | Осушитель воздуха. Осушение и контроль влажности.
Контроль уровней влажности в производстве и при упаковке может иметь основное значение для итогов производства продукции. Идет ли речь о конфетной глазури, обработки мясных изделий, хранении батарей и либо изготовлении стекла – поддержание оптимального уровня влажности сокращает производственные расходы путем достижения большей эффективности и снижении числа дефектов продуктов.
Осушение воздуха решает четыре основные проблемы, типично возникающие в производстве:
Попадание влаги или закупоривание и слипание: Осушение воздуха предотвращает процесс попадания влаги при обработке порошков и пудр, а также при работе с такими продуктами в таких зонах как бункеры хранения сахарного песка, упаковочные цеха, помещения хранения удобрения на основе нитрата аммония и обертывания конфет.
Конденсация или потоотделение: Конденсация, которая может приводить к образованию плесени, росту грибка и загрязнения от попадания капель влаги сверху, имеет место, когда такие холодные поверхности, как трубы, бункеры и потолки в производственных цехах окружены влажным воздухом. Системы осушения воздуха предотвращают конденсацию путем поддержания постоянной температуры конденсации в воздухе, окружающем холодные поверхности, установленной немного ниже температуры наиболее холодной из таких поверхностей.
Коррозия: удаление влаги из воздуха предотвращает развитие ржавления на металлических поверхностях и гниение органического материала.
Сушка продуктов, восприимчивых к высоким температурам: многие типы продуктов должны высушиваться до низких уровней содержания влаги, но не переносят избыточного тепла, включая фармацевтическую диагностику, термоотверждающиеся смолы, промышленные ферменты и большинство белков. Использование воздухоосушителей для ускорения времени сушки без повреждения продукта является наиболее желательным, когда граничный температурный уровень составляет приблизительно 120 F, а температурное ограничение для продукта — 95 F или ниже.
Методы осушения воздуха
Воздухоосушение конденсацией
Воздухоосушение путем охлаждения может быть особенно эффективным, когда воздух теплый, а уровень влажности высокий. При этих условиях система охлаждения может удалять от двух до четырех раз энергии (температура и влага) из потока воздуха от той электрической энергии, которую потребляет машина для выполнения этой задачи. Высушиваемый воздух проходит через змеевик охлаждения. По мере охлаждения воздуха, он теряет способность удерживать водяной пар. Вода конденсируется на поверхности змеевика охлаждения и стекает в сточный лоток в виде жидкости. Воздух становится суше в абсолютных величинах, но теперь он насыщен, это означает, что его относительная влажность составляет около 100%. Если требуется низкая относительная влажность дополнительно к более низкому абсолютному объему влаги, воздух может быть прогрет после прохождения змеевика охлаждения.
Таковы эксплуатационные принципы, используемые в воздухоосушителях потребительского класса, которые могут использоваться для осушения сырого подвального помещения. Воздух проходит через змеевик охлаждения, который остужает и высушивает воздух. Затем насыщенный воздух проходит через второй змеевик, в котором в воздушный поток подается тепло компрессора и хладагента, что снижает относительную влажность до того, как воздух подается в помещения.
Обычные системы кондиционирования воздуха также осуществляют осушение подобным образом, но такое оборудование обычно сконфигурировано для оптимального удаления тепла, а осушение является побочным продуктом основной функции охлаждения воздух. Для промышленных целей осушение на основе охлаждения осуществляется специальными установками по обработке воздуха, оптимизированными для удаления влаги, а не тепла. Эти установки очень основательно охлаждают небольшие объемы воздуха в отличие от незначительного охлаждения больших объемов воздуха. Более глубокое охлаждение конденсирует больше влаги из воздуха.
Осушение на основе адсорбента
Когда требуется низкая температура конденсации, или очень низкие уровни относительной влажности, осушение на основе адсорбента является, как правило, наиболее экономически выгодной альтернативой. Это оборудование задействует разницы в давлении водяных паров для удаления влаги из воздуха химическим путем. Поверхность сухого адсорбент имеет очень низкое давление водяных паров в сравнении с намного большим давлением водяных паров влажного воздуха. Водяной пар отходит от влажного воздуха на поверхность адсорбента для устранения разницы давления водяного пара. Далее, поверхность адсорбента собирает достаточно водяного пара для уравнивания давления водяного пара влажного воздух. И, наконец, адсорбент должен высушиваться (реактивироваться) путем подачи на него тепла до момента его регенерации и готовности продолжать удаление влаги из воздуха.
Существует много способов подачи адсорбента в воздушный поток. В наиболее передовых промышленных воздухоосушителях, использующих атмосферное давление, адсорбент находится в легкой форме в виде колеса, которое вращается между двумя отдельными потоками воздуха.
Адсорбент находится в стенках тонких воздушных каналов, которые проходят по глубине колеса. Диаметр этих каналов не одинаков, но обычно — около двух миллиметров. Диаметр колеса зависит от того, как много воздуха должны пройти сквозь него. Большие потоки воздуха требуют большего диаметра колеса. Воздух проходит через сорбционное колесо, отдавая водяной пар адсорбенту, находящемуся в стенках воздушных путей. Сухой воздух выходит из колеса и переносится в точку пользования вентиляторами или нагнетателями.
В ходе этого процесса часть колеса вращается, заходя во второй, меньший поток воздуха – подогретый воздух реактивации адсорбента. Горячий воздух реактивации подогревает колесо, выводя водяной пар из адсорбента. Поскольку каждое отделение колеса проходит, вращаясь, через воздух реактивации, его адсорбент высушивается и вновь удаляет влагу из технологического воздуха.
Когда воздух осушен, температура технологического воздуха поднимается пропорционально объему удаленной воды. Более сухой воздух означает более теплый воздух. Это представляет собой процесс, обратный более знакомому процессу испарительного охлаждения. Когда вода испаряется в воздух, тепло, необходимое для испарения, поступает из этого воздуха, таким образом, его ощущаемая температура падает. И, наоборот, когда воздух осушается, тепло, необходимое для испарения воды, первоначально высвобождается, поднимая температуру воздушного потока.
В виду того, что сорбционный воздухоосушитель удаляет воду из воздуха в виде пара, а не конденсированной жидкости, нет риска возникновения замороженного конденсата. Таким образом, этот тип оборудования чаще всего используется там, где требуется температура конденсации ниже 50 F.
Крайним примером является технология с использованием литиевой фольги. Металл лития используется для батарей. В своей чистой форме, поверхность этого металла обладает достаточной энергией для разделения молекул воды при образовании газообразного водорода и кислорода с высвобождением тепла. При достаточном водяном паре, его тепло может воспламенять водород. Далее, применение технологий с литиевой фольгой имеет место в помещениях, где поддерживается температура конденсации между -30 и -40 F. Технология с применением металлов плутоний и кальция требует подобной среды. Системы осушения сорбционного типа поддерживают в помещениях тот же уровень сухости даже при влагосодержании от 30 до 60 человек, работающих в помещении.
Осушение сорбционного типа в сравнении с осушением, основанным на охлаждении
Инженеры, недавно занявшиеся проблемами технологии осушения, часто задают вопрос о том, какой их этих двух методов представляет собой наилучший выбор. В большинстве случаев использования для целей производства/обработки простым ответом является тот, что обе эти технологии используются с тем, «сотрудничать, а не конкурировать». Осушение на основе охлаждения решает вопросы с влагосодержанием при высоких температурах конденсации, а сорбционное осушение удаляет влагосодержание при более низких температурах конденсации. Конкретный выбор комбинации этих двух технологий будет зависеть от характеристик конкретного применения.
Эти факторы означают следующее:
Оценка уровня температуры конденсации
Когда требуемый уровень контроля влаги сравнительно высок (выше температуры конденсации 50 F), осушение на основе охлаждения является очень выгодным с экономической точки зрения, как по эксплуатационным расходам, так и по начальной стоимости оборудования. Недорогое стандартное оборудование с большим производственным объемом предлагается на рынке для данного уровня контроля и более высокого. Ниже этого уровня контроля, метод осушения охлаждением становится менее экономически выгодным в первую очередь из-за мер предосторожности в связи с необходимостью предотвращения замораживания конденсированной воды на змеевике охлаждения.
Хотя вода не замерзает при температуре выше 32 F, система осушения может подавать воздух ниже этой температуры конденсации для поддержания 50 F температуры конденсации в помещении. (Это похоже на обогрев дома, где воздух должен подаваться при температуре 120 F для поддержания в доме температуры 70 F.) Таким образом, воздухоосушитель на основе охлаждения, подающий воздух при низких температурах конденсации, может заморозиться, если не предприняты специальные меры предосторожности в конструкции установки. Такие характеристики означают более высокую стоимость, специальную конструкцию оборудования и оборудование, имеющее боле высокие эксплуатационные расходы на 1 кг удаляемой воды, и, следовательно, использование адсорбентов становится более экономически обоснованным, чем системы осушения на основе охлаждения при низких температурах конденсации.
Измерение чувствительности к относительной влажности
Когда процесс требует низкого уровня влага в абсолютных выражениях, но может переносить высокую относительную влажность, осушение на основе охлаждения может быть экономически более выгодным без необходимости применения адсорбентов. Можно привести пример хранения фруктов и овощей. Идеальная температура — 40 F, так что, конечно, температура конденсации должна быть ниже этого уровня. Но, если относительная влажность ниже 90%, фрукты могут высохнуть в процессе хранения и потерять ценность. Поскольку этот продукт требует и низкой температуры, и высокой влажности, системы осушения на основе охлаждения идеально подходят для подобных типов применения. И, напротив, другие процессы могут требовать низкой относительной влажности и низкой температуры конденсации.
Узкий или широкий температурный допуск
Если конкретный тип применения имеет узкий температурный допуск, в таком случае охлаждение и подогрев будут важны в сочетании с осушением. Если конкретный тип применения имеет широкий температурный допуск, как это имеет место при хранении в не отапливаемых помещениях, в таком случае может быть достаточно лишь оборудования осушения.
Создание идеальной системы осушения
Промышленные системы осушения сконструированы под заказ для каждого конкретного проекта. Следовательно, производители разработали почти что бесконечное разнообразие возможных компонентов для обслуживания почти что бесконечных типов применения. Эти компоненты облегчают оптимизацию проектирования системы, однако такое широкое разнообразие ставит перед инженером-проектировщиком необходимость принятия огромного количества решений на ранних стадиях проекта, как правило, до того, как стоимостные преимущественные последствия этих решений совершенно понятны.
Определение цели проекта
Проектировщик должен четко понимать и документировать цель проекта. Такое понимание позволяет принятие других проектных решений в порядке их настоящей важности. Например, если целью проекта является предотвращение роста плесени на крахмале в бункере хранения, в таком случае нет необходимости в поддержании строго допуска в 1% относительной влажности (RH). Единственной реальной проблемой тут является то, чтобы влажность не превышала 60%, и чтобы конденсация не имела места. Система может быть простой и недорогой.
В противоположном случае, если целью проекта является предотвращение коррозии лития, нет смысла в экономии средств путем использования средств контроля, которые обеспечивают допуск 5% относительной влажности. Выше 2% относительной влажности, литий подвержен коррозии, выделяя водород, который затем взрывается. Датчик с большим допуском, чем критичный уровень контроля, сам по себе не может запустить систему во время, достаточное для предотвращения такого взрыва. Понимание цели проекты в этом плане помогает проектировщику системы избежать, как ненужных расходов, так и псевдо экономии.
Установление уровней контроля и допусков
После того, как цель проекта четко определена, проектировщик должен решить, каковы должны быть уровни контроля влажности и температуры, и допуски для достижения этой цели. Такие решения могут требовать проведения исследований, но во многих случаях взаимоотношения между процессом и влагой достаточно ясны, что позволяет продолжить проектирование. Например, если процесс приостанавливается в летнее время, но не весной, осенью или зимой, можно предположить, что допуск влажности находится в достаточно широком диапазоне, и что система осушения должна быть нацелена только на устранение крайних летних уровней влажности. В других случаях, поставщик проблемного материала может рекомендовать оптимальные условия окружающей среды для обработки продукта.
Заданная точка контроля должна устанавливаться так, чтобы разрешать вычисление пикового тепла и влагосодержания, и без таких данных нет возможности расчетным путем определить размер и стоимость оборудования. Нагрузки относятся к поддерживаемым уровням температуры и влаги. При равности всех прочих переменных, система поддержания 72 F, 35% относительной влажности будет намного меньше, чем та, которая должна поддерживать 72 F, 25% относительной влажности. Чем ниже уровень влажности, тем более дорогой будет система. Повышенные уровни влагосодержания также увеличивают стоимость системы. Следовательно, вычисление этих нагрузок является следующим важнейшим шагом при проектировании системы.
Вычисление влагосодержания (нагрузки влаги)
В большинстве случаев, инженер по применению, занятый поставщиком осушения, помогает инженеру-проектировщику в расчете влагосодержания. В порядке от самых больших до самых малых, типичные нагрузки поступают из воздуха вентиляции, инфильтрационного воздуха, различных отверстий, людей, продуктов/упаковки и проникновения пара. Низкие нагрузки означают менее дорогое оборудование. Следовательно, наиболее экономически выгодной коррекцией эксплуатации здания является сокращение до минимум объема сбрасываемого отработанного воздуха, сокращение расходов на осушение воздуха, поступающего в помещения для замены отработанного воздуха. После этого заделка трещин в здании значительно сокращает расходы на осушение и позволяет очень умеренные затраты на уплотняющий материал для заделки трещин.
Свежий/вентиляционный воздух важен в большинстве контролируемых пространствах. В большинстве случаев строительные стандарты требуют определенного объема воздуха на одного человека или на один квадратный фут занимаемого пространства. Зачастую меньше внимания уделяется обеспечению того, чтобы весь отработанный воздух компенсировался вентиляционной системой. Это является особой проблемой в больших пространствах, где наличие объемов отработанного воздуха может быть не так очевидно. К тому же, инженеры, проектирующие в основном здания коммерческого назначения, могут быть не вполне осведомлены с влиянием недостаточного компенсационного воздуха на пространства с контролируемой влажностью.
Следующим источником нагрузок являются различные отверстия. Каждый раз, когда открывается дверь, влажный воздух втягивается в помещение. Когда это возможно, следует потратить некоторое время на наблюдение того, как часто открывается дверь в самый загруженный производственный период.
Воздушный шлюз в большой степени сокращает инфильтрацию влажного воздуха (до тех пор, пока обитатели дома не оставляют одну из дверей открытой настежь). По мере того как уровень контроля влажности снижается, воздушный шлюз у дверей дает заметные экономические преимущества. Допущения, стоящие за предложением использования воздушного шлюза, сводятся к тому, что достигается компромиссное равновесие между внутренними и внешними условиями, и весь воздух попадает в помещение, когда открывается воздушный шлюз.
Часто продукт должен входить или выходить из помещения с контролируемой влажностью на конвейере. Такой тип отверстия для конвейера не должно упускаться из виду при рассмотрении источников инфильтрации. Для сокращения инфильтрации влажного воздуха через широкие отверстия, как например, желоба, инженеры часто подают избыточное давление на компенсационный воздух с тем, чтобы сухой воздух вышел из трещин, а не влажный воздух проник внутрь.
Когда люди выдыхают или потеют, выделяется влага, создавая еще один источник нагрузки. Степень зависит от уровня напряженных усилий – большая степень метаболизма равняется большей влаге. При вычислении влагосодержания в комнате, убедитесь в том, что учтены приходящие и уходящие посетители. Опытные инженеры часто умножают на два расчеты по «своим» людям для допуска изменений в помещении и посетителей.
Влагосодержание от продуктов и упаковки значительно варьируется в зависимости от применения. При крупномасштабном хранении, влага, выделяемая из продукта, может представлять единственный наибольший компонент влагосодержания. Нагрузка представляет собой разницу между начальной массой продукта и его весом при уравновешенности с пониженной влажностью.
Проникновение пара через части здания обычно представляют собой наименьшую часть нагрузки, и отвечают за менее чем 2% общего влагосодержания (если все стены, пол и потолки имеют прочные поверхности без утечек воздуха). Нагрузка от проникновения заслуживает большего внимания, если здание очень велико, и влага проникает с больших площадей поверхности, или если условия контроля очень низки. Ниже 5% относительной влажности, каждая протечка, даже самая малая, становится крайне важной.
Пиковые проектные погодные условия являются очень важным элементом расчета нагрузок. Владелец должен решить, насколько консервативно должен рассчитываться размер системы. При использовании крайних погодных данных система будет контролировать влажность на протяжении всех 8 760 часов в течение обычного года. Такая система будет также очень дорогостоящей. Если можно отбросить некоторые часы, система может стоить на 20 — 30% меньше, но при пике всех данных влагосодержания одновременно при экстремальных погодных условиях, влажность может подняться выше контрольной точки.
Инженеры по кондиционированию воздуха представляют количественные показатели по таким вариантам выбора в Пособии основных данных ASHRAE в соответствии с процентом часов в год, когда погодные условия будут выше определенных величин. Например, значения 0.4% скорее всего будут превышены только для 35 часов в год (8,760 x 0.004). Менее консервативный проектным вариантом являются значения 1% или 2.5%, которые будут превышены для 70 и 219 часов, соответственно.
Решение относительно того, какие данные использовать, принимается конечным пользователем, который лучше других способен оценить экономические последствия незначительного превышения характеристик для коротких периодов времени. Обработка лития, например, обычно требует более консервативного проекта, чем бункеры хранения крахмала, потому что последствия высокой влажности лития сводятся к большим опасностям, а не просто расходам.
Оценка технологии осушения
Проектный инженер, исследующий использование систем осушения, скорее всего будет работать в тесном сотрудничестве с поставщиками оборудования для определения затрат и преимуществ осушения в сравнении с альтернативными способами решения проблем. Поставщики систем осушения могут оказать наибольшую помощь и реагировать достаточно быстро, если ключевые аспекты потенциального проекта четко определены. Эти аспекты включают: точную передачу характера проблемы и ее последствий; определение цели проекты в простых предложениях, описывающих измеримые результаты; а также наличие средств для исследовательской работы и физических характеристик площадки.
Применение
Системы осушения широко используются в производстве и обрабатывающей промышленности, но остаются неиспользованные возможности для расширения использования этой технологии. Инженер-проектировщик должен хорошенько продумать применение этой технологии, в тех случаях, когда изменения погодных условия негативно влияют на производительность или качество продукции, если коррозия или конденсация создают проблемы, или каждый раз, когда продукт должен высушиваться при низких температурах.
pro-rh.info
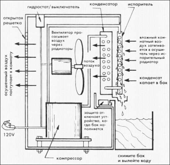
10 самых популярных осушителей воздуха и их устройство
Осушитель предназначен для удаления избыточного количества влаги из воздуха в вашем доме. Принцип работы и конструкция осушителя мало чем отличается от стандартного кондиционера. Единственное существенное различие это то, что его главная задача осушать воздух, а не охлаждать его.
Из чего состоит типичный осушитель
Так же как и кондиционер, осушитель состоит из радиатора, вентилятора и компрессора. Также он оснащен гидростатом, которым можно задавать желаемый уровень влажности воздуха в помещении. Радиатор охлаждается циркулирующим в нем хладагентом. Сквозь холодный радиатор при помощи вентилятора прогоняется комнатный воздух, который оставляет свою влагу на холодном радиаторе в виде конденсата.
Это можно сравнить с тем как стакан или бутылка с охлажденным напитком запотевает в жаркий летний день. Под радиатором располагается поддон, куда стекает конденсированная вода.
Когда уровень воды в поддоне достигает определенного предела, осушительное устройство отключается. Необходимо извлечь поддон, слить с него всю воду и вставить обратно.
Также вместо поддона от радиатора может быть протянут специальный шланг, который сливает конденсированную воду в дренажное отверстие в полу.

Устройство и принцип действия типичного осушительного устройства. Основные элементы:
- открытая решетка
- гидростат/выключатель
- конденсатор
- испаритель
- влажный воздух из комнаты поступает в осушитель через испарительный радиатор
- конденсат, который образовывается, капает в бак
- вентилятор нагнетает поток воздуха и протягивает чего через радиаторы
- осушенный воздух поступает в комнату
- компрессор
- осушитель отключится, если бак переполнится
- не забывайте регулярно выливать воду из бака.
Нюансы обслуживания осушителя
Осушитель не нуждается в каком-либо специализированном обслуживании. Все профилактические процедуры, проводимые с обычным комнатным кондиционером, можно смело применять и к осушителю. Старайтесь время от времени заниматься чисткой двигателя, радиатора и вентилятора от накопившейся на них пыли.

Промышленный стационарный осушитель воздуха, который используется на производстве.
Для этой цели можно воспользоваться пылесосом, если эти части устройства сухие. Для удаления пыли между ребрами радиатора используйте мягкую щетку. Работайте аккуратно, дабы не помять и не повредить ребра радиатора. Не забудьте, что перед тем как что-либо делать внутри устройства, отключите его от электропитания.
Двигатель и вентилятор
Также не забывайте раз в сезон смазывать двигатель несколькими каплями масла № 20 без детергентов, если на оном есть точки, нуждающиеся в смазке. Если во время работы осушителя его вентилятор издает шумы, причиной этому может быть проскальзывание его лопастей на валу.

Из осушителя воздуха DeLonghi DD50PE нужно регулярно доставать воздушный фильтр.
Эту проблему можно устранить, затянув крепежный винт на вентиляторе. Будьте осторожны и не погните его лопасти, так как деформированными они могут приводить к постоянным вибрациям во время работы устройства и как следствие к скорой поломке двигателя.
Если вы обнаружили, что лопасти погнуты, замените вентилятор. Болты крепления двигателя должны быть затянуты туго, но не слишком. Проверяйте их затяжку время от времени. Возможные неполадки и способы их устранения можно подсмотреть в следующей таблице.
Наиболее типичные неисправности осушителя и их устранение.
| Неисправность | В чем проблема | Как ее решить |
| Осушитель не работает | 1. Нет электричества 2. Оборвался кабель питания 3. Отказала защита от перелива 4. Не работает гидростат | 1. Проверьте, что с пробками либо автоматическим предохранителем 2. Омметром проверьте кабель питания 3. Замените защитный выключатель 4. Поставьте новый гидростат |
| Осушитель плохо удаляет влагу | 1. Забились пылью радиаторы 2. Лопасти вентилятора не крутятся как следует 3. Двигатель вентилятора плохо работает 4. Не работает компрессор | 1. Помойте радиаторы 2. Закрутите крепежные винты 3. Поставьте новый двигатель вентилятора 4. Замените компрессор по гарантии |
| Радиатор покрылся изморозью | 1. В комнате слишком низкая температура 2. Радиаторы в пыли | 1. Выключите осушитель и включите при более высокой температуре воздуха 2. Пылесосом очистите радиаторы от пыли |
Видеообзор профессиональных квартирных осушителей Ballu
Чем так хороши осушители Ballu и откуда у них такой приятный дизайн – все и больше в этом видео.
10 осушителей воздуха, о которых вам нужно знать
Посмотрим, какие осушители воздуха можно приобрести в наших магазинах.

Мощный комнатный осушитель воздуха Art Tech 9H.

Компактный и портативный осушитель воздуха 9P с ручкой для переноски. Имеет такие функции, как электронное размораживание, автоматический гидростат, термостат для нагрева и автономный выключатель. За 24 максимально способен накопить 10 литров при относительной влажности 80%. Бак на 6 литров, поэтому его нужно опорожнять каждый вечер.

Осушитель воздуха Ballu MBD-20 с режимами непрерывного осушения, влажного воздуха, комфортной влажности и сухого воздуха. Есть автоматическая защита компрессора, сенсорное управление и индикатор заполнения бака.

Бытовой осушитель воздуха Master DH 711.

Мощный осушитель воздуха для квартиры Euronord Air Master 20 за сутки впитывает 20 литров. Используется в подвалах, спортзалах и бытовых помещениях.

Стильный осушитель Timberk DH TIM 20 E1W с уникальным дизайном и встроенной ионизацией от шведской компании Timberk Evolution.

Эффективный и компактный квартирный осушитель Gree Neoclima ND-20 AH на 20 литров с микропроцессорным управлением.

Голландский осушитель воздуха General GC-DN3-20 на 20 литров порадует безупречной многолетней работой.

Мультикомплекс для осушения воздуха Ballu Home Express BDM-30L. Уникальные функции: мягкая сушка одежды, восстановление уровня влажности, ионизация воздуха. Современный дизайн, осушение 30 литров в сутки.

Сверхмощный осушитель воздуха DanVex DEH-600p на 60 литров в сутки от финской компании DanVex. Используется в бассейнах, саунах и душевых, в погребах и подвалах, библиотеках и подсобках. Защищает стены от сырости и грибков, не дает появляться ржавчине. Уникальный аппарат за хорошую цену.
rem-ont.com
Как сделать осушитель воздуха своими руками
Влажность более 70 % благотворно влияет на растения в оранжерее, но губительно сказывается на состоянии здоровья людей. Повышенная влажность в квартире или доме способствует появлению плесени и грибков, развитию микроорганизмов, приводит к заболеваниям дыхательной системы. Кроме того, высокие показатели влияют на работоспособность и длительность службы бытовой техники, состояние мебели и иных предметов интерьера. Снизить показатели влажности и привести их к нормам ГОСТа 30494-96 можно с помощью функционального устройства – осушителя воздуха.
Почему высокая влажность в помещении

Гигрометр поможет контролировать уровень влажности
Причин, которые приводят к высоким показателями влажности существует огромное количество. Самыми распространенными являются:
- неправильная организация вентиляционной системы в квартире, ее засорение или полное отсутствие;
- отсутствие теплоизоляции в доме или ее монтаж не соответствует строительным требованиям;
- установка герметичных стеклопакетов, которая приводит к неполноценному естественному воздухообмену в помещении;
- неправильная организация гидроизоляции в доме, особенно это касается квартир на первом этаже;
- выполнение ремонтных работ в комнате;
- установка слишком большой ванны или джакузи;
- наличие бассейна в доме.
Мини осушитель воздуха для квартиры: особенности модельного ряда

Принципиальная схема устройства осушителя
Ballu BDH-25L
Обрабатываюет 210 м3 воздуха за 24 часа бесперебойной работы. Он устраняет до 25 л воды, оборудован гидростатом, электронным управлением. С его помощью снизить показатели влажности до требуемых параметров можно за 2 часа. Устройство имеет автоматическое управление, отключается при заполнении резервуара жидкостью. Главным его недостатком является небольшой объем бака, составляющий 6,5 л. При высоких показателях влажности он заполняется на протяжении 12 часов;
Timberk
Способен подстроить интенсивность обсушивания помещения под показатели влажности в нем. Он работает автономно. При постоянной работе устройство повышает температуру в комнате на пару градусов, что особенно неприемлемо в летний период. Главным его недостатком является шумность;
Hyundai
Отличается компактными размерами, эстетическим внешним видом. Он способен устранить не более 10 л воды за 24 часа, что позволяет его использовать в комнате площадью до 20 м2.
Важно! При приобретении изделия стоит обращать внимание на шумность прибора, которая в соответствии с санитарными нормами не должна превышать 40 Дб.
Но совсем не обязательно приобретать дорогостоящий прибор в магазине. Его можно изготовить самостоятельно из подручных материалов, приложив совсем немного усилий.
Осушение воздуха своими руками: актуальность применения
Осушитель воздуха, сделанный своими руками, может быть использован:
- в бытовых помещениях, гараже, подвале;
- в комнатах, где установлен аквариум большого размера;
- на неотапливаемых чердачных помещениях;
- в погребе, в винном помещении;
- в спортивных раздевалках, библиотеках;
- в оранжерее;
- в квартире или частном доме.
Бытовые осушители воздуха для квартиры своими руками: разновидности устройств
- Холодильного типа, который с помощью конденсирования влаги приводит к ее устранению с воздуха в закрытом помещении.
- Адсорбционного типа, с помощью которого можно быстро устранить лишнюю влагу в помещении. Принцип его работы основан на взаимодействии специального впитывающего влагу вещества и воздуха в закрытом пространстве.
- Мембранного типа, при котором воздух проходит через мембраны.
Самодельный осушитель воздуха для дома адсорбционного типа

Соединение пластиковых бутылок при изготовлении осушителя
Адсорбционный осушитель является самым простым в монтаже. Для успешного выполнения задания необходимо:
- взять 2 пластиковые бутылки емкостью 2 л;
- с помощью раскаленной нетолстой металлической спицы проделать в дне одной бутылки множество мелких дырочек;
- разрезать бутылку с готовыми отверстиями пополам;
- в верхней половине, в крышке, проделать также маленькие отверстия;
- вставить в первую половину бутылки вторую часть, горлышком вниз;
- в готовую конструкцию засыпать 200 г адсорбента;
- со второй бутылки срезать дно;
- вторая бутылка вставляется в первую емкость с адсорбентом;
- стык фиксируется скотчем или клейкой лентой для обеспечения герметичности.
В качестве адсорбента идеально подходит селикогель, который имеет высокие показатели поглощения влажности. Кроме того, его всегда можно просушить в духовке, обеспечив материалу многократное использование.
Важно! Для повышения функциональности осушителя с пластиковых бутылок установить на расстоянии не более 10 см компьютерный вентилятор, который обеспечит подачу влажного воздуха к устройству.
Как самому сделать осушитель воздуха из старого холодильника

Осушитель из холодильника
Устройство конденсационного типа является более сложным, но все же если немного постараться, то сделать его можно самостоятельно. Для выполнения задания необходимо:
- со старого холодильника снять двери, открутив петли;
- измерить двери и вырезать такой же элемент их оргстекла толщиной 3 мм;
- измерять диагональ бытового вентилятора, который будет использоваться в самодельном устройстве;
- от низа оргстекла отступить 40 см и вырезать отверстие, соответствующее диаметру вентилятора;
- зафиксировать вентилятор в отверстии с помощью саморезов так, чтобы он обеспечивал подачу воздуха во внутрь холодильника;
- вверху пластины просверлить отверстие под установку шланга для вывода жидкости;
- фиксируется шланга на пластине;
- на место традиционной дверцы устанавливается обновленный элемент из оргстекла и фиксируется с помощью саморезов;
- все стыки обрабатываются герметиком для создания целостной конструкции;
- устанавливается емкость для сбора отработанной жидкости.
Такое устройство снизит показатели влажности в помещении на 10 %.
Важно! Конденсационный осушитель воздуха снижает не только показатели влажности в помещении, но и температуру до 5 градусов, что является прекрасным вариантом для использования в летний период. Для применения самодельного конденсационного осушителя в холодное время следует установить обогреватель непосредственно на дверцу или на верх устройства. Воздушные потоки из вентилятора и обогревателя должны пересекаться.
Важные заметки
При организации осушения воздуха в помещении необходимо точно определить показатели влажности. Ведь слишком сухой воздух в комнате так же губителен. Для измерения влажности в помещении используется специальный прибор – гигрометр. В том случае, если его показатели превышают 70 % осушение комнаты просто необходимо. Показатели в 80 % влажности являются критичными, так как они служат идеальной средой для стремительного развития грибков и плесени. Не допустить их появление намного проще, нежели бороться с ними.
Самодельный осушитель имеет не совсем эстетичный внешний вид. Именно поэтому многие используют такие устройства для осушения хозяйственных помещений. Установив устройство можно в считанные часы снизить влажность до приемлемых показателей.
ventkam.ru
Промышленные осушители воздуха
Для поддержания комфортного микроклимата в помещениях, офисах, в рабочих зонах с достаточно высоким уровнем влажности часто стали применять такую технику, как осушители воздуха. Промышленные осушители воздуха выполняют приблизительно те же функции, являясь при этом более масштабными по размеру, и предназначаются они именно для использования в производственной сфере, где по технологии должен поддерживаться определенный баланс влажности.
Эксплуатация промышленных осушителей воздуха
Довольно частым применение такого вида оборудования становится на предприятиях по изготовлению медикаментозных препаратов, в сфере деревообработки, на заводах-изготовителях электроники, в общем, везде, где основными требованиями является оптимальный уровень влажности воздуха. На сегодняшний день промышленные осушители воздуха это не просто оборудование категорично единственного назначения, а техника, которая выполняет сложные технологичные процессы. Данное оборудование выполняет множество функций, оно оснащается достаточно серьезным электронным оборудованием и выполнено из высококачественных материалов.
В функционал данного оборудования входят такие операции, как слежение за микроклиматом помещения, контроль над уровнем влажности в обслуживаемом помещении, вентилирование помещения, исполняют роль кондиционера. Таким образом, становится ясно, насколько полезными и продуктивными качествами обладает промышленный осушитель воздуха. Промышленные осушители воздуха могут подразделяться на такие типы как осушители адсорбционного принципа действия и осушители, которые функционируют посредством фреонового компрессора, встроенного в осушитель.
Промышленные осушители воздуха – устройство и оснащение
Первый тип осушителей, которые действуют на основе адсорбции целесообразно применять там, где температурный уровень достаточно является достаточно невысоким, данный вид осушителей наиболее пригоден к работе в холодных помещениях. Дело в том, что осушители данного вида работают по принципу впитывания влаги специальным веществом гигроскопичного вида. Разница в работе адсорбционных осушителей заключается только в самом гигроскопичном веществе.

Данными веществами являются альмагель, селикогель и тому подобные вещества адсорбирующего типа. Осушители, которые работают за счет фреонового компрессора, по сути, являются кондиционерами моноблочного типа. Здесь основным элементом являются пластины, являющиеся испарителями, на которых происходит воздухообмен, после обработки воздуха пластинами, испаренная влага попадает в специальную емкость, либо стекает по дренажу.
Характеристики промышленных осушителей воздуха
Осушители являются достаточно громоздким оборудованием и поэтому не всегда есть возможность их установки непосредственно в самом рабочем помещении, поэтому некоторые виды промышленных осушителей воздуха целесообразно использовать вне помещения, либо устанавливать их в отдельном блоке. Основными показателями работы промышленных осушителей воздуха являются такие, как количество воды, которое сможет удалить установка из воздуха за определенное количество времени. Промышленными осушителями воздуха должно быть удалено до тысяч литров воды в сутки работы.
Данное оборудование имеет прекрасные рабочие качества и характеристики, оно способно работать в безостановочном режиме довольно длительное время. Как правило, нормой работы осушителя является испарение порядка двух тысяч литров в сутки, но зачастую осушитель способен к большей производительности. Модельный ряд промышленных осушителей воздуха на сегодняшний день является достаточно большим, поэтому при выборе данного оборудования целесообразно руководствоваться именно его рабочими и качественными характеристиками.
promplace.ru
Для чего нужен осушитель воздуха? Основные типы осушителей
[contents h3 h4]
Для чего нужен осушитель воздуха
Сразу отметим, что главное предназначение осушителей воздуха – это борьба с повышенной влажностью в квартире/доме. Но нельзя просто так взять и купить понравившееся устройство, нужно сначала разобраться с причиной того, почему эта влажность повышается.
Причины повышения влажности
1. Недавно были установлены металлопластиковые окна.
2. На уровне помещения располагается так называемая точка росы.
3. Система вентиляции не справляется со своими функциями.
4. Жилье прогревается от теплотрассы.
5. Вы часто принимаете душ, или же ваша ванна или джакузи слишком большие.
6. Стены не утеплены внешне.
Если игнорировать проблему, то вскоре в жилище появится плесень или грибок. Разумеется, сегодня существует масса эффективных средств для борьбы с ними, но ни одно из них не устранить главную причину – а именно повышенную влажность. Получается, даже если устранить всю плесень в доме, то рано или поздно она вновь появится.
Для чего нужен осушитель воздуха?

А осушитель воздуха и нужен как раз для того, чтобы помочь вам избавиться от проблемы повышенной влажности. Эта разновидность оборудования предназначается для того, чтобы поддерживать заданный уровень влажности постоянно. Это простое в использовании оборудование, а цены на осушители воздуха в Москве или Киеве можно узнать по этой ссылке (http://elitcond.ru/catalog/osushiteli_vozduha/).
Для активации прибора нужно всего лишь подключить его к электросети, проверить, если конденсат в баке и задать необходимый вам влажностный режим. В дальнейшем осушитель сам будет мониторить влажность, и понижать ее по мере необходимости. Отметим, что для обычного жилого помещения это порядка 60%.
Обратите внимание! Большая часть современных осушителей оснащается еще и таймерами, с помощью которых можно задавать время работы.
Когда время истекает, прибор отключается автоматически.
Виды осушителей воздуха

В зависимости от характеристик здания используются следующие типы осушителей воздуха:
1. Конденсационные.
2. Адсорбционные.
3. Ассимиляционные.
Рассмотрим подробнее каждый из них.
Конденсационные устройства

Принцип работы таких устройств основывается на том, что влага превращается в конденсат и люди выносят его частицы с собой на улицу. Это самые популярные осушители воздуха, которые широко используются в помещениях с температурой 15 С° и выше. В устройстве имеется двигатель, нагнетающий влажный воздух. В так называемом испарителе он охлаждается под действием хладагента. Охлажденный воздух проходит через конденсатор и снова проникает в комнату. Собственно, именно поэтому он на выходе в пять раз теплее, чем на входе.
С одной стороны, это преимущество, так как прибор можно использовать в качестве дополнительного источника тепла. Но с другой стороны, если помещение достаточно большое, то даже двухградусное повышение вызовет у людей минимум дискомфорт.
Адсорбционные устройства

Принцип адсорбции может использоваться только там, где постоянная температура ниже 10 С°. В таком случае использование эффекта конденсации вряд ли будет считаться эффективным.Осушитель воздуха на этом принципе работает очень просто: воздух в системе нагревается, проходит через ротор с расположенным в нем адсорбером, впитывающим влагу. После этого воздух снова поступает в помещение.
Если у вас в доме имеется большой бассейн, то бороться с повышенной влажностью будет стоить очень дорого, а адсорбционные осушители в данном случае – наиболее оптимальный вариант.
Ассимиляционные устройства

Касаемо же ассимиляционной очистки, то принцип ее заключается в следующем: между помещением и улицей происходит обмен воздухом посредством специальных вентиляционных каналов. Иными словами, влажный воздух попадает наружу, а вместо него поступает свежий, несколько предварительно прогретый.
В такой системе есть один жирный минус – это потеря тепла, которое выводится вместе с влажным воздухом из помещения. Кроме того, имеют место дополнительные расходы на отопление по очевидным причинам. Зато его можно использовать и при влажной погоде.
Ну что же, вот мы и выяснили, для чего нужны осушители воздуха.
stroy-dom.info